headlights not working

1998 CHEVROLET SILVERADO
150,000 MILES
Avatar
CARLCASY
  • MEMBER
  • 1 POST
This is not a question but a answer for headlight problems on a 1998 Chevy K1500 Silverado. If you have daytime running lights but when you turn on your regular headlight on they do not come on. Take the bottom of your steering column off (Two Small Screws) and look at the back of your turn/dimmer switch make sure that the light blue wire is connected. The wires will break off after years of raising and lowering your steering column. Headlights not working
Dec 21, 2011 at 10:28 PM
Advertisement
Avatar
SATURNTECH9
  • CERTIFIED EXPERT
  • 30,869 POSTS
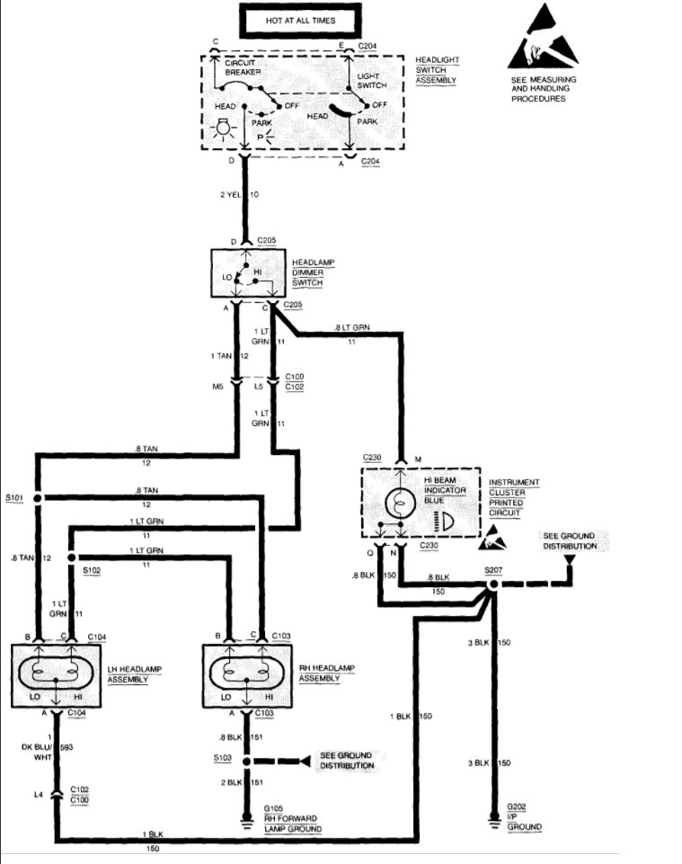
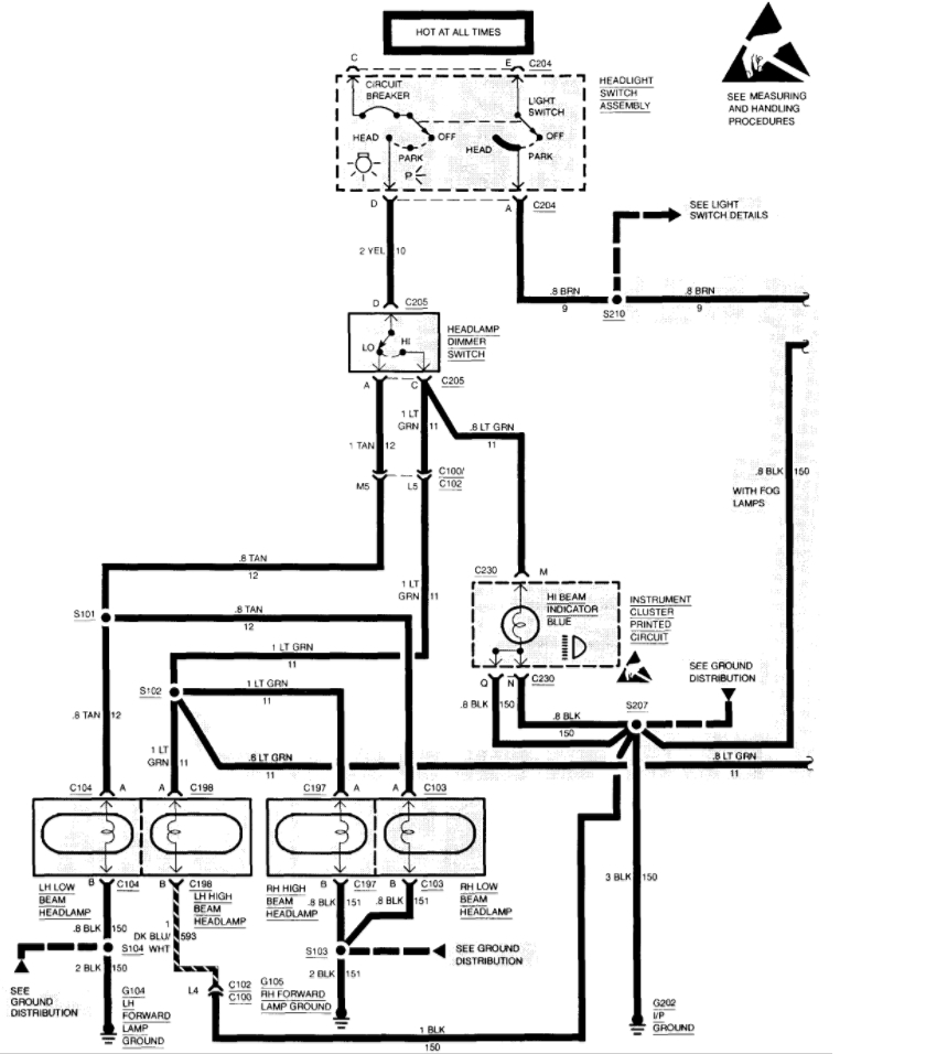
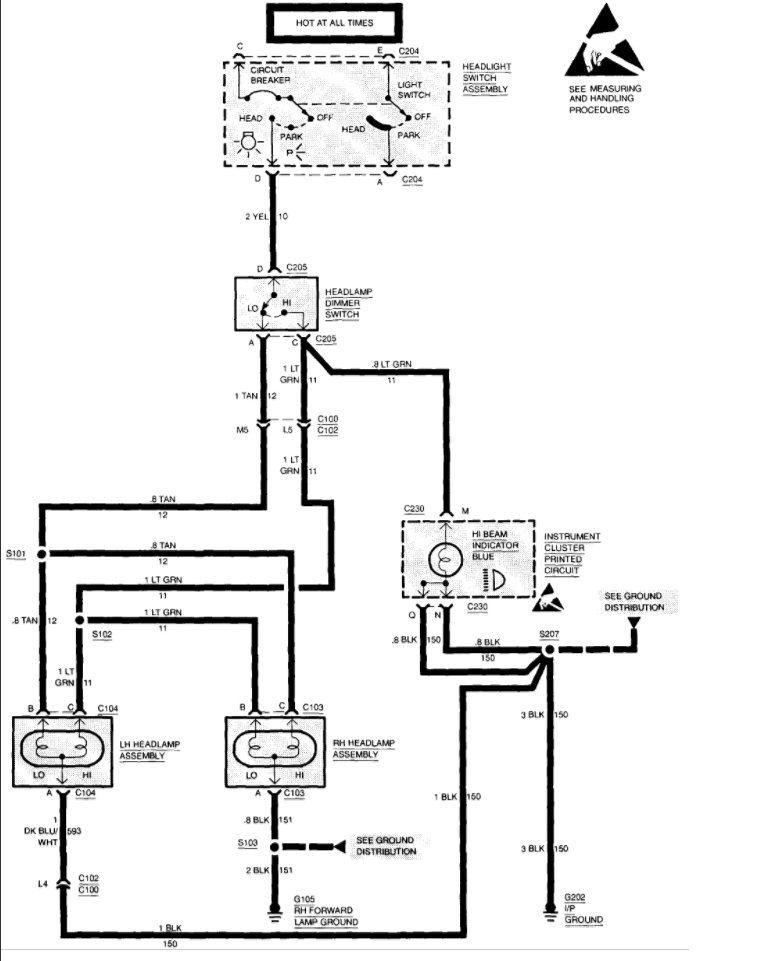
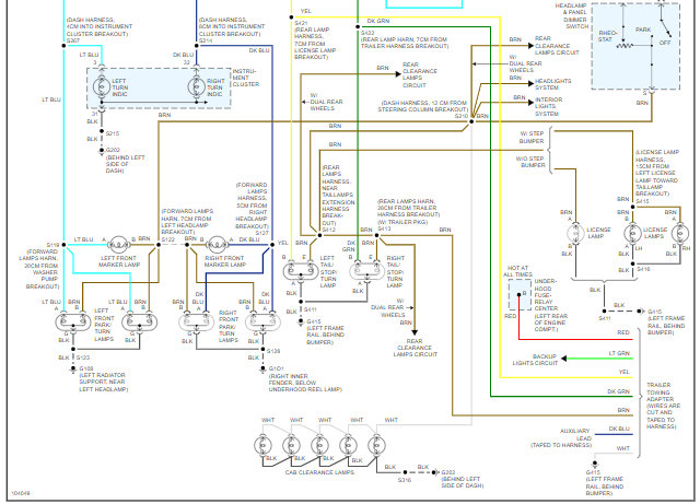
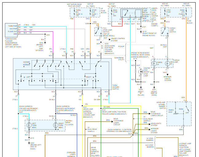
Great tip thank you so much for posting it. Here are the headlight wiring diagrams so you can see how the system works. Check out the diagrams (Below). Please let us know if you need anything else to get the problem fixed.
Dec 21, 2011 at 10:32 PM
Avatar
CASEIH
  • MEMBER
  • 1 POST
The tachometer and speedometer will quit working while driving and the pu does not have full power. We have to stop, shut the pu off of a minute, then restart. It usually fixes the problem. Also, when driving at night with high beam headlights the lights will go off. Eventually they will come back on.
Jul 27, 2020 at 5:35 PM (Merged)
Advertisement
Avatar
RASMATAZ
  • CERTIFIED EXPERT
  • 75,992 POSTS
Check and test the alternator,battery and the vehicle speed sensor-
Jul 27, 2020 at 5:35 PM (Merged)
Avatar
KDUFORE
  • MEMBER
  • 2 POSTS
Okay, a couple of months ago i was working late and went to leave work and had no running lights as in tail and marker lights. so I had about fifty miles to drive home and all interstate mile I decided to go with my headlights and flashers and hope for the best. About ten miles down the road my flashers stopped flashing and were stuck on then completely stopped working, but i still had headlights and brake lights. One other thing the DRL's have not worked for about four years and I never worried about it because I really did not care. So I made the decision to pull into an auto parts store and see if I could fix this. First trip in I bought fuses and a flashlight. All the fuses were good and no headlight fuse could be found. So I thank GM for making it easy to remove the headlight switch almost by hand. I unplugged the switch looked it over and started jumping wires on the plug. The first one I got the marker lights. I went back in and they had a switch and I bought it and installed and I was on my way but with no flashers but hey at least I could be seen. So little did I know that this is the easy part. I installed a new flasher the next day and thought I was good, Less than a week later I lost my headlights after dark so I ran my flashers home. since then I did some research and decided to take care of the DTR's too. I then changed the relay and the module for the DTR's {diode}. I got running lights and still no headlights or high-beams. More research pointing to the multi-switch on the steering column. Changed that. still no headlights but every thing still works. Maybe I got a bad headlight switch. Next I pulled the plug on the new switch and started jumping wires again and the running lights came on and a couple terminals down the headlights came on and i pulled the lever for the high beams and they worked, must be I got a bad switch. Put a new one in and no headlights.

Any Ideas?
Jul 27, 2020 at 5:35 PM (Merged)
Avatar
ASEMASTER6371
  • CERTIFIED EXPERT
  • 52,796 POSTS
Good morning.

The headlight are actually controlled by DRL module. Very good chance that is your issue as the power from the lights goes from the headlight switch to the module and then to the lights.

Roy
Jul 27, 2020 at 5:35 PM (Merged)
Avatar
ASEMASTER6371
  • CERTIFIED EXPERT
  • 52,796 POSTS
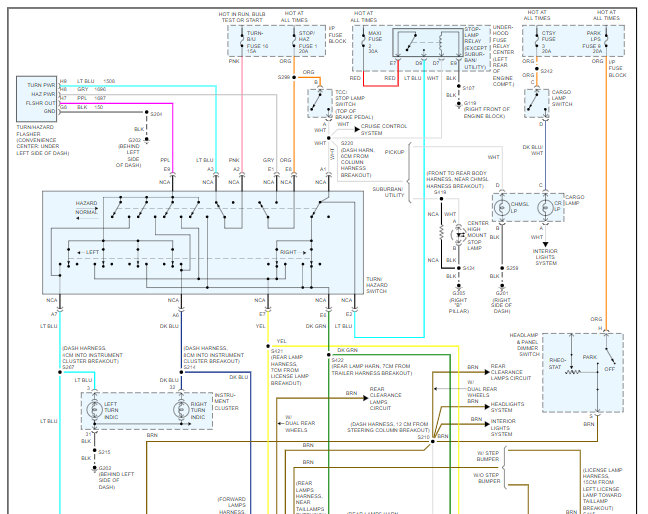
Found this diagram for you.

Roy
Jul 27, 2020 at 5:35 PM (Merged)
Avatar
KDUFORE
  • MEMBER
  • 2 POSTS
Thanks Roy, that module is one of the first things I changed along with the relay under the dash next to the flasher relay. I did get my daytime running lights after I replaced the module.
Jul 27, 2020 at 5:35 PM (Merged)
Avatar
ASEMASTER6371
  • CERTIFIED EXPERT
  • 52,796 POSTS
Okay, then verify there is power to the yellow wires coming out of the module. Also, make sure both fuse listed have power on both sides.

Roy
Jul 27, 2020 at 5:35 PM (Merged)
Avatar
62CHEVY
  • MEMBER
  • 1 POST
1997 3500 hd headlights will not come on but dtrs still work as do marker lamps...new main switch what could it be?
Jul 27, 2020 at 5:35 PM (Merged)
Avatar
JACOBANDNICKOLAS
  • CERTIFIED EXPERT
  • 110,175 POSTS
Check main fuses under hood. Check wires for power and trace to locate open circuit.
Jul 27, 2020 at 5:35 PM (Merged)
Avatar
MCCAY
  • MEMBER
  • 2 POSTS
low beams quit working, tested the headlights to see if they were good, they were, checked fuses, replaced the multi-function switch, the low beams came on then all of a sudden they quit working, checked everything out again but they still won't work? any help would be appreciated,

Actually the truck is a 1500 pickup, we checked the DRL relay and the switch is between 3 & 4 which according to the diagram on the switch is correct. Thank you. Shirley


thanks
Jul 27, 2020 at 5:36 PM (Merged)
Avatar
BLUELIGHTNIN6
  • CERTIFIED EXPERT
  • 16,542 POSTS
Check the daytime running lamp (DRL) relay, let me know how it tests. OK, perform following test steps..


https://www.2carpros.com/forum/automotive_pictures/261618_Noname_863.jpg

Jul 27, 2020 at 5:36 PM (Merged)
Avatar
MCCAY
  • MEMBER
  • 2 POSTS
Hello! We ended up replacing the DRL relay and guess what our headlights are working, thank you so much for your quick response and all your help.
Shirley
Jul 27, 2020 at 5:36 PM (Merged)
Avatar
STEVOTX
  • MEMBER
  • 2 POSTS
When you turn the switch, head lights will not come on, No High or low beam. The parking lights work. When you hit the passenger side blinker, you get a fast flashing turn signal. I checked all the bulb's and they are working. I checked the fuses and they all look good. Any suggestions will be greatly appreciated.
Jul 27, 2020 at 5:36 PM (Merged)
Avatar
RHALL77
  • CERTIFIED EXPERT
  • 3,361 POSTS
sounds like a possible bad head light switch. are you 100% sure all the bulbs are ok. did you check the side marker lights also.
Jul 27, 2020 at 5:36 PM (Merged)
Avatar
STEVOTX
  • MEMBER
  • 2 POSTS
[quote:4db5ed1bf9="rhall77"]sounds like a possible bad head light switch. are you 100% sure all the bulbs are ok. did you check the side marker lights also.[/quote:4db5ed1bf9]

I got the blinker light resolved, it was a bad bulb. Still no head lights, i repalced the switch, still no head lights. any other suggestions?
Jul 27, 2020 at 5:36 PM (Merged)
Avatar
RHALL77
  • CERTIFIED EXPERT
  • 3,361 POSTS
did you check to see if there is voltage at the headlight connector.
Jul 27, 2020 at 5:36 PM (Merged)
Avatar
CHEVROLET
  • MEMBER
  • 2 POSTS
Strange things occuring with left turn signal recently, now all of a sudden my rear lights are out compleltely, though front lights are working.
Jul 27, 2020 at 5:36 PM (Merged)
Avatar
RASMATAZ
  • CERTIFIED EXPERT
  • 75,992 POSTS
Check and test the turn/hazard switch
Jul 27, 2020 at 5:36 PM (Merged)
Avatar
CHEVROLET
  • MEMBER
  • 2 POSTS
You stated I should check the turn/hazard switch re front lights work/rear not working. Where is this switch located? Thank you.
Jul 27, 2020 at 5:36 PM (Merged)
Avatar
RASMATAZ
  • CERTIFIED EXPERT
  • 75,992 POSTS
Its located at upper left side of steering switch
Jul 27, 2020 at 5:36 PM (Merged)
Avatar
SCOTTS2488
  • MEMBER
  • 1 POST
the low beams on my truck work fine but the high beams dont. the high beam indicator lights up when I activate the switch. could it be one of the bulbs is burned out or is there a specific fuse?
Jul 27, 2020 at 5:36 PM (Merged)
Avatar
2CARPRO JACK
  • CERTIFIED EXPERT
  • 11,533 POSTS
Test for power at the headlights with hi-beams on, if none, then it is the switch otherwise the hi-beams may need to be replaced
Jul 27, 2020 at 5:36 PM (Merged)
Avatar
SCOTTS2488
  • MEMBER
  • 1 POST
funny thing....yesterday the lights worked properly, today the switch doesnt activate the high beam indicator lamp....bad switch or bad connection?
Jul 27, 2020 at 5:36 PM (Merged)
Avatar
2CARPRO JACK
  • CERTIFIED EXPERT
  • 11,533 POSTS
Get a test light....... Find the hi-low beam selector switch on top of column under dash, test light green wire for power when in hi-beam mode, if no power then the switch is probably bad
Jul 27, 2020 at 5:36 PM (Merged)
Avatar
SMFRANK21563
  • MEMBER
  • 1 POST
my headlights in my 92 silverado don't work but the rest of my lights do.
Jul 27, 2020 at 5:36 PM (Merged)
Avatar
STRAILER
  • CERTIFIED EXPERT
  • 53,854 POSTS
It sounds like the switch is out but it might be the dimmer switch as well. Here is a guide and some headlight wiring diagrams so you can do some easy testing to figure out which is bad and needs to be replaced.

https://www.2carpros.com/articles/how-to-use-a-test-light-circuit-tester

and

https://www.2carpros.com/articles/how-to-check-wiring

Please let us know what happens.

Cheers, Ken
Jul 27, 2020 at 5:36 PM (Merged)
Avatar
DANDY DON
  • MEMBER
  • 1 POST
Hi From Fort Worth !

Don age 62 retired Social Security

On Thursday night,I was going to drive the truck to the store. I started it up all right. O ! No ! , the headlights wont come on !- The parking lights,brake lights and turn signals worked fine. Where do I need to check to see where the trouble is? ----------------Dandy Don

[email protected]

Saturday November 22
Jul 27, 2020 at 5:36 PM (Merged)
Avatar
ORANGELOWRIDER05
  • MEMBER
  • 2 POSTS
Check your blinker switch for broken wire.
Jul 27, 2020 at 5:36 PM (Merged)
Avatar
KIDW716
  • MEMBER
  • 1 POST
Electrical problem
1989 Chevy Silverado V8 Four Wheel Drive Automatic

when i switch on high beams, the head lights go out
Jul 27, 2020 at 5:37 PM (Merged)
Avatar
BLACKOP555
  • CERTIFIED EXPERT
  • 10,386 POSTS
do you have a plow wiring harness hooked up to the vehicle?
Jul 27, 2020 at 5:37 PM (Merged)
Avatar
ROYCE WILLIAMS
  • MEMBER
  • 1 POST
Headlights do not come on. Parking lights do work. The light switch looks good.
Jul 27, 2020 at 5:37 PM (Merged)
Avatar
PATENTED_REPAIR_PRO
  • CERTIFIED EXPERT
  • 1,853 POSTS
Check for voltage to (yellow wire) and from (light green wire high) (tan wire low) the dimmer switch, with the headlight switch on head.
Jul 27, 2020 at 5:37 PM (Merged)
Avatar
JMCMILL2
  • MEMBER
  • 1 POST
headlights don't work no power to headlight plugs checked grounds, wires, and fuses I do have power to the switch in the truck all running lights and turn signals work, could not find a headlight fuse in fuse box there's not one labeled in there I'm stumped I'm mechanly inclined but this one has got me any thing I'm not doing right?
Jul 27, 2020 at 5:37 PM (Merged)
Avatar
CARADIODOC
  • CERTIFIED EXPERT
  • 34,306 POSTS
Head lights are protected by a thermal auto-resetting circuit breaker inside the head light switch.

That 12 volts you found at the head light switch should be on the red wire. Next, you should have it on the yellow wire when the switch is in the head light position. If you have it there, we'll have to move on to the dimmer switch.

Check the head light switch and the connector for blackened terminals or signs of overheating and melting.
Jul 27, 2020 at 5:37 PM (Merged)
Avatar
CSMINISTRY
  • MEMBER
  • 2 POSTS
Hi. I really appreciate the info on this site.
1998 Silverado. Back running lights and license plate lights don't work.
All other lights work; Front hi/low beams, directional's, emergency flashers. All fuses seem to be working.
Thank you your consideration of this problem and any potential solution offered!
Sep 6, 2020 at 9:13 AM
Avatar
DANNY L
  • CERTIFIED EXPERT
  • 5,648 POSTS
Hello, I'm Danny.

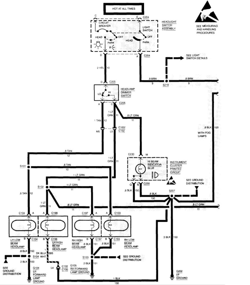
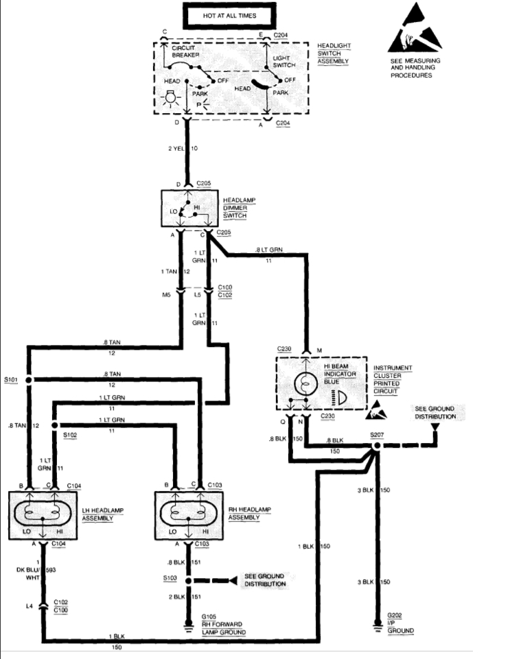
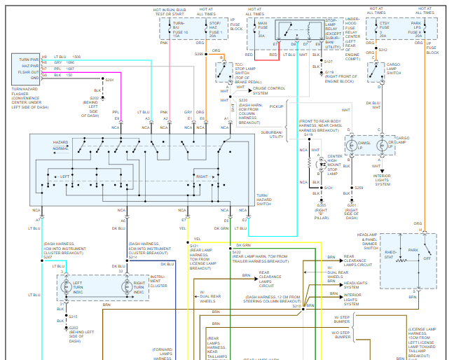
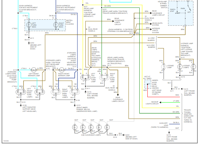
I've attached a wiring diagram below for you. I've cut the picture in half so you can view larger.It sounds like you might be having an issue with a ground.Be sure to check for a connection and no loose,burned,corroded connections.Hope this helps and thanks for using 2CarPros.
Sep 6, 2020 at 7:26 PM
Avatar
CSMINISTRY
  • MEMBER
  • 2 POSTS
Thank you. I'll give it a go...
Sep 7, 2020 at 12:51 AM
Avatar
DANNY L
  • CERTIFIED EXPERT
  • 5,648 POSTS
You're welcome!
Keep us updated.Thanks again for using 2CarPros.

Danny-
Sep 7, 2020 at 12:10 PM