Sounds like you may have an issue with the starter not working as that is the normal failure when needing this switch to be bypassed.
If that is the case, here is a guide that will help with this:
https://www.2carpros.com/articles/starter-not-working-repair
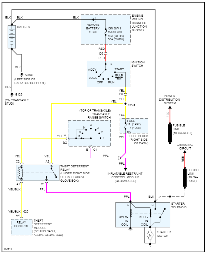
You do not have a traditional park neutral switch but instead what is called a range switch. This means when you shift gears, there is voltage on a different circuit telling the control module that you are in park or neutral.
So, if you want to bypass it to start the engine, you need to jump pin E to pin G on C1 at the range switch.
Please see the diagram below that will show more detail on this. However, this will not allow you to drive the vehicle as you will need to move the jump each time you want to change gears. So, I would suggest replacing the switch if it is faulty.
Please let us know what other questions you have on this. Thanks
Feb 20, 2022 at 7:21 AM