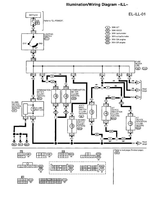
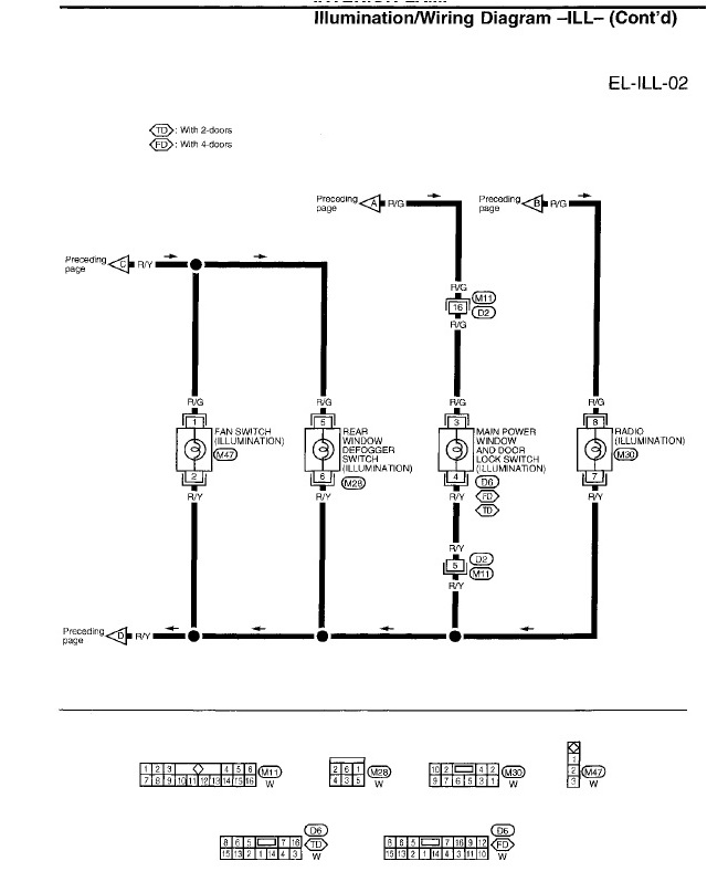
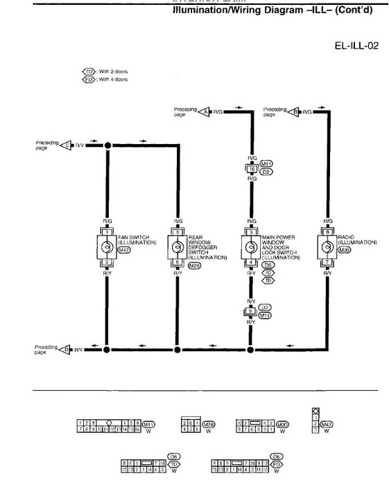
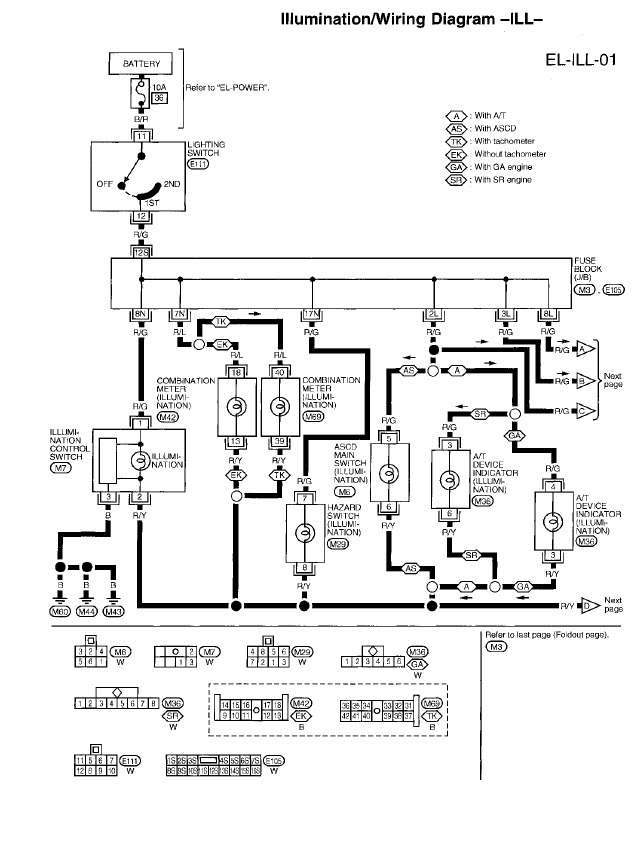
I have a 1997 Nissan 200sx SE. I am having illumination issues. The illumination on instrument cluster all work fine. The power door locks illumination, hazard switch, defrost switch, recirculation and a/c buttons AND automatic shifter all do not illuminate. the hazard, defrost, recirc and a/c switches light up when you activate them(not sure if that is second light or same). I have aftermarket radio installed and when I took out to see if I could see anything wrong with it, I noticed there is not an illumination wire hooked to the radio (it is always same brightness, no matter if lights on or not) so I don't think radio is part of the problem. I have wiring diagrams but no trouble shooting tips for it. I have checked ALL fuses in both cab and engine compartment. Any help will be appreciated.
(also if you know if I can find a wire to hook up to the illumination wire on radio please let me know what wire to jack in from)
(also if you know if I can find a wire to hook up to the illumination wire on radio please let me know what wire to jack in from)
Jan 7, 2012 at 3:30 AM


