1997 Mercury Villager Will not turn over

1997 MERCURY VILLAGER
250,000 MILES • 3.0L • 6 CYL • FWD • AUTOMATIC
Avatar
GORDEN71
  • MEMBER
  • 3 POSTS
Replaced inhibitor relay, starter and neutral safety switch. After replacing neutral switch, van did start. When I shut it off and tried to restart... Nothing. Is there a way to test the ignition keyswitch?
Jun 5, 2014 at 4:43 PM
Advertisement
Avatar
HMAC300
  • CERTIFIED EXPERT
  • 48,601 POSTS
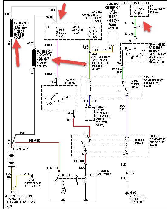
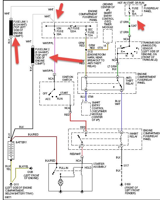
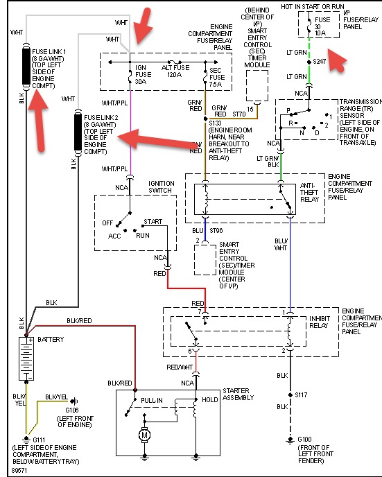
if yo have a security system try resetting it first if no manual look online. also check fuses and fusible links in pic.
Jun 6, 2014 at 6:35 AM
Avatar
GORDEN71
  • MEMBER
  • 3 POSTS
Found loose connection on relay box under hood. Now van turns over once, when trying 2nd time nothing. Pulled inhibitor relay and put back in, turns over again once, then nothing again. Repeat process, same result.
Jun 6, 2014 at 7:59 AM
Advertisement
Avatar
GORDEN71
  • MEMBER
  • 3 POSTS
No security system, fusible links good. No blown fuses I can find.
Jun 6, 2014 at 8:00 AM
Avatar
HMAC300
  • CERTIFIED EXPERT
  • 48,601 POSTS
check battery for condition including a load test autoparts can do this for free as well as tire stores. also check the ground for being good on relay as well as battery to body. then see if inhibitor relay gets juice the second time you try to start to eliminate ign switch problem.
Jun 6, 2014 at 10:24 AM