☰
Login
Join
×
Home
Answered Questions
Repair Topics
Repair & Service Guides
Popular Questions
Warning Lights
Trouble Codes
How It Works
Testing / Diagnostics
Symptoms
Videos
Login
Become a Member
Home
Ford
Mustang
Exterior Light
Running Light
1997 FORD MUSTANG
90,000 MILES
ANONYMOUS
MEMBER
1 POST
FOLLOW
why will my tail lights not burn when routed through the light switch on1997 ford mustang
Apr 9, 2013 at 4:59 PM
Advertisement
JDL
CERTIFIED EXPERT
16,098 POSTS
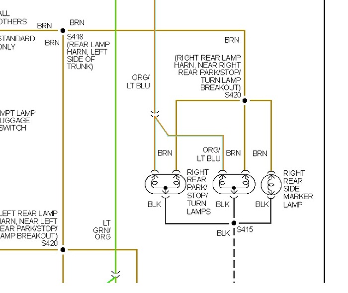
Did you check for voltage and ground at the lamp wiring? Check for voltage at splice s418 in diagram. Might be a problem with wiring circuit?
Image (Click to enlarge)
Apr 9, 2013 at 5:11 PM
JDL
CERTIFIED EXPERT
16,098 POSTS
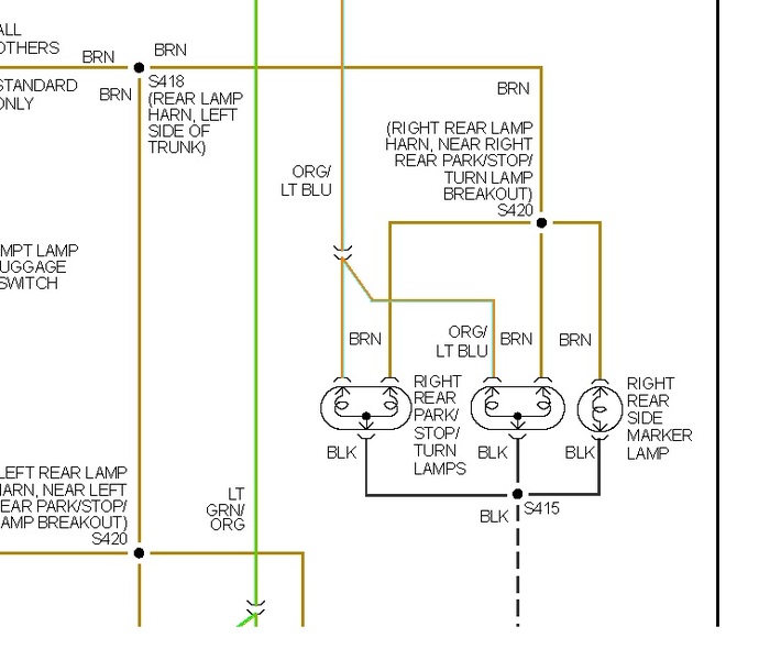
Just to add, you can check voltage to and from the main light switch.
Image (Click to enlarge)
Apr 9, 2013 at 5:15 PM
Advertisement