1997 Ford Escort fuel injector fuse is bad

1997 FORD ESCORT
700,000 MILES • 2.0L • 4 CYL • 2WD • AUTOMATIC
Avatar
ARTT1776
  • MEMBER
  • 2 POSTS
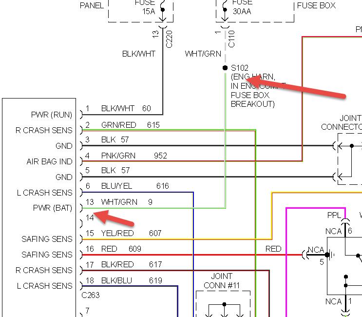
1997 ford escort fuel injector fuse is bad shorted unplugged ccrm and still shorted any ideas where to check next?"I also checked wiring harness and didnt find a problem.It looks like the wire from the fuse goes to the interior and back out to the ccrm connector.my schematic shows S102 between fuse and ccrm id like to check it but cant find it
Apr 2, 2014 at 2:49 PM
Advertisement
Avatar
HMAC300
  • CERTIFIED EXPERT
  • 48,601 POSTS
that fuse goes to air bags, generator and engine controls. it is power for the air bag diagnostic monitor in center dash panel. still a green white wire and it runs form s102 check around engine fuse box breakout maybe that is where it's broken/shorted course cold be in dash as well.
Apr 2, 2014 at 3:37 PM
Avatar
ARTT1776
  • MEMBER
  • 2 POSTS
Where is S102 and what is it and do you have a schematic you can send me.
Apr 3, 2014 at 1:55 AM
Advertisement
Avatar
HMAC300
  • CERTIFIED EXPERT
  • 48,601 POSTS
S102
Engine harness, in T/O to C110 engine compartment fuse box
C110
In 12A581 harness, on engine compartment fuse box
arrow in pic points to engine harness.
Apr 3, 2014 at 5:40 AM