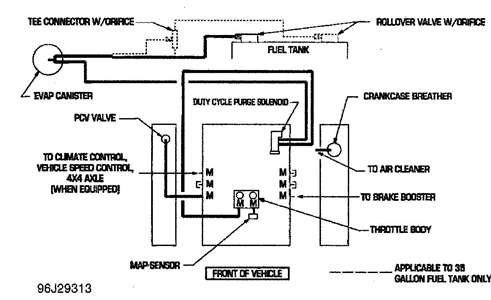
About a year ago one of my fuel injectors popped up and leaked fuel and caused my truck to catch on fire. Well I replaced everything that was damaged and my AC/Heater will not blow out correctly. The air blows out of the defroster and that is it. One of my friends told me that the Blend Door Motor was not getting any vacuum and thats the reason its not blowing out correctly. Is there any way that I could get a diagram on how to hook everything up properly.
Jul 2, 2012 at 5:22 PM

