1997 Cadillac Deville no dash air

1997 CADILLAC DEVILLE
115,121 MILES • 4.6L • 6 CYL • TURBO • FWD • AUTOMATIC
Avatar
SWS111
  • MEMBER
  • 7 POSTS
no air comes out the dash front vents. I replaced the air flow actuator that is located under the dash under the glove box but this did not resolve it; is there a upper air flow actuator that determines the opening of the louver for the front dash vents, if so, how is this accessed? what else could be the problem?
Feb 19, 2015 at 8:33 PM
Advertisement
Avatar
HMAC300
  • CERTIFIED EXPERT
  • 48,601 POSTS
use self diagnsotics and get back with a code see pic. also try pulling hvac fuse inside car for 60 seconds with key on it may reset actuators. you have auto matic temp control so you need to see if there is a code firs.t
Feb 20, 2015 at 7:28 AM
Avatar
SWS111
  • MEMBER
  • 7 POSTS
I followed the self diagnostic instructions and got as far as accessing the ACM code, then accessed the ACM history, but could not further access where a clear ACM codes flag came up. how do you further access the ACM code history to prove exactly what is wrong with the car?
Feb 23, 2015 at 3:09 PM
Advertisement
Avatar
HMAC300
  • CERTIFIED EXPERT
  • 48,601 POSTS
a pro will have to use his scanner then to get the codes....
Feb 23, 2015 at 3:15 PM
Avatar
SWS111
  • MEMBER
  • 7 POSTS
can you recommend a scanner that can be purchased that will conclusively show exactly what is wrong with the car that can be used on a 97 caddy?

would there be any other way to access the ACM code history?
Feb 23, 2015 at 3:43 PM
Avatar
HMAC300
  • CERTIFIED EXPERT
  • 48,601 POSTS
you need a pro scanner which is in the range of $3000-5000 if you wan tto spend that much fine and you will need the card because the car is over 10 yrs old or one able to read a car that old.
Feb 23, 2015 at 4:30 PM
Avatar
HMAC300
  • CERTIFIED EXPERT
  • 48,601 POSTS
if you can't get the code from the directions I sent then a pro has to do it.
Feb 23, 2015 at 4:31 PM
Avatar
SWS111
  • MEMBER
  • 7 POSTS
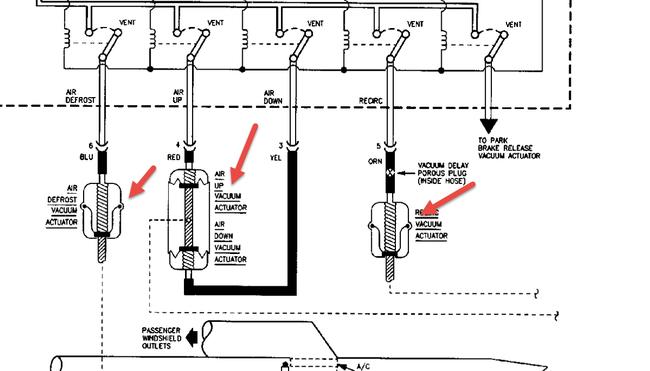
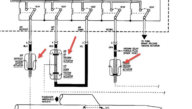
I have another question. is there another air flow actuator other than the one that is located beneath the dash where the glove box is located? If so is there a upper actuator, if so can this be easily accessed through the control panel or however?
Feb 23, 2015 at 4:38 PM
Avatar
HMAC300
  • CERTIFIED EXPERT
  • 48,601 POSTS
2 pics show actuators and doors all vacuum operated so could be vacuum leak as well.
Feb 24, 2015 at 6:28 AM