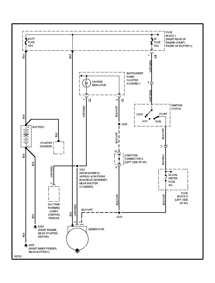
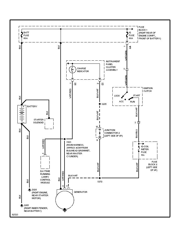
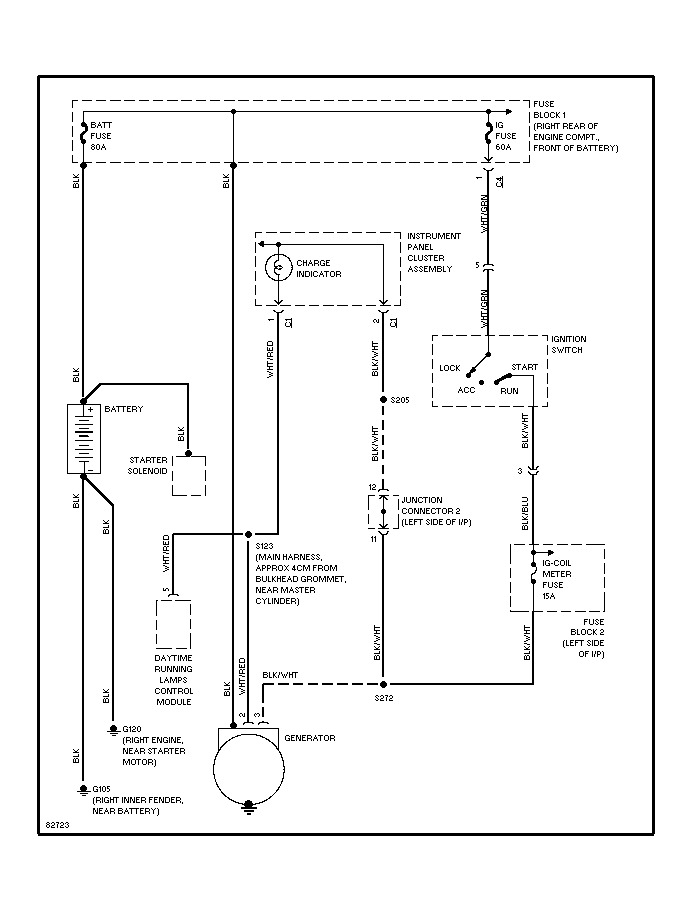
(sister-in-laws car, 2 relatives of hers worked on it before i had the pleasure) I started with the battery because it just died one day after running fine for almost a year after purchase. it ran fine for a day until the battery died again so i moved on to the alternator and charged the battery. ran fine again for another day until it went dead again. today i had both checked at the parts store and both got the green light so i checked all the grounds. cleaned them, made sure they were tight and went for more laps around the neighborhood, it died again. i have researched relentlessly the past few days and put all the info into motion. DRLs have been "disconnected" (one-click up on the E-brake) checked for any loose wires or anything out of place. Now im looking for any advice on other things to look for. after giving up for the day and brainstorming, now i want to replace the grounds. im wondering if i can put separate grounds for the alternator, battery, and frame ground. i could only find one that was attached to the passenger inside fender wall and one under the intake manifold. some other forums said there were 3, one on the fender wall, by the bell housing and one on the frame. i pulled the cd player out of it looking for a clicking relay behind it and found a whole mess of wires. (never found the click) unhooked them all and taped the power and ground. it had a constant that was hooked into a 15A fuse that i also pulled out. there is one relay attached to the firewall that doesnt look stock but i have no idea what it controls. there is a red wire coming from it with another 15A fuse and blue wires that run towards the bottom of the radiator and looks like it runs to an aftermarket fan in front of the condenser. im sorry it seems like im rambling but im trying to remember any little thing i have done. other then that i dont know what else to do besides grabbing a meter and going to town on ALL the wiring. any advice will be greatly appreciated! thanks for your time!
Aug 14, 2013 at 6:51 PM




