1996 CHEVROLET CAMARO
15,120 MILES
Avatar
ANONYMOUS
  • MEMBER
  • 1 POST
how do i know if the fan sensore need to be replaces or the fan motor
Mar 17, 2013 at 4:01 PM
Advertisement
Avatar
JDL
  • CERTIFIED EXPERT
  • 16,098 POSTS
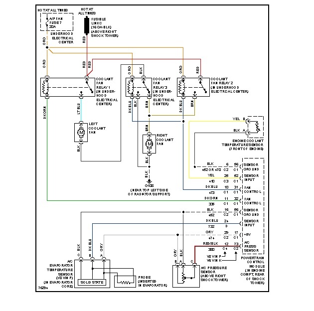
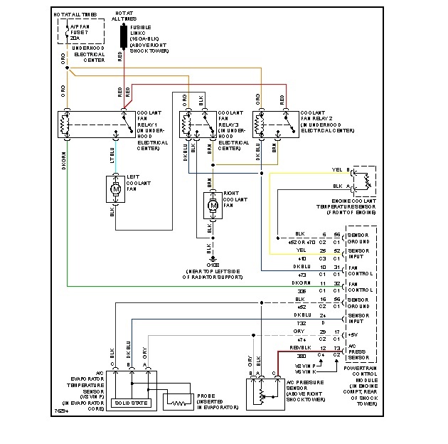
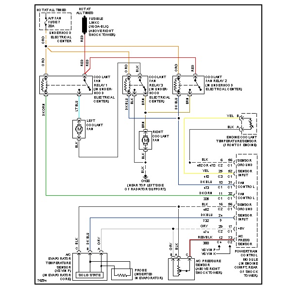
If your talking about radiator fan, take the electrical connector loose from fan, use jumper wires for voltage and ground from battery, see if it will run. You may need to use inline fuse, just in case. Hang on for a minute, Ill find wiring info.

Check for applicable trouble codes, see if there is a code for the coolant temp sensor? Will the fan run if you turn on the ac?
Mar 17, 2013 at 6:12 PM
Avatar
JDL
  • CERTIFIED EXPERT
  • 16,098 POSTS
For the radiator fan, brown wire is voltage. Black wire is ground.
Mar 17, 2013 at 6:16 PM
Advertisement