Can't figure out problem in the charging system

1995 TOYOTA CAMRY
200,000 MILES
Avatar
MELFINA
  • MEMBER
  • 1 POST
Gauges (speed, rpm, gas) went dead while driving. Replaced battery, battery cables, and alternator. Checked all fuses, including ones under the panels near the floorboards on driver and passenger side that had to be popped off with a pry bar. Car starts, gauges still dead and battery reads 12v even though alternator tested fine in a bench test. Any ideas what the problem could be?
Feb 13, 2012 at 5:47 AM
Advertisement
Avatar
RASMATAZ
  • CERTIFIED EXPERT
  • 75,992 POSTS
There's a D-hole behind the alternator stick a screwdriver in it-this will bypass the regulator and let the alternator put out what its got-if it goes up in between 13.5 and 14.5 volts-replace the regulator
Feb 13, 2012 at 8:33 AM
Avatar
JCLAW
  • MEMBER
  • 1 POST
I'm having a very similar problem:1995 Camry-2200,4cy.,97k; Halogen Headlight Bulb Upgrade.Fire started (I believe in right headlight)& melted headlight casing-also melted hole in condenser-i was driving about 5 mph & the fire was put out pretty quickly. NOW-battery drains fast (melted negative cable clamp in half in 6*ish hours) removed alternator n it tested good,it's not charging battery; replaced big alternator fuse;gauges & electric windows not working-not sure if fans are coming on...is there an ac/power windows fuse?
Oct 14, 2018 at 11:06 PM
Advertisement
Avatar
STRAILER
  • CERTIFIED EXPERT
  • 53,854 POSTS
Hello,

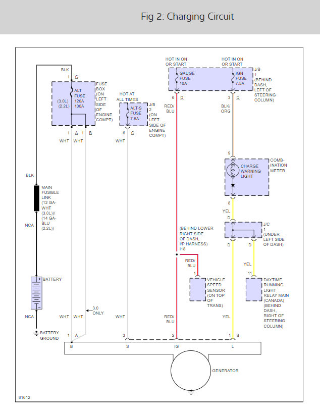
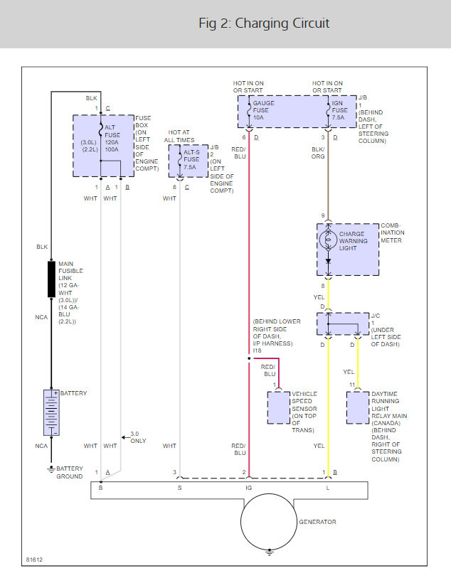
It sounds like you have a fuse out or a bad connection here is the alternator wiring diagrams so you can see which fuses to check and how the system works and the fuse location with a guide to help you check for power

https://www.2carpros.com/articles/how-to-check-a-car-fuse

Check all four fuses. Check out the diagrams (Below). Please let us know what you find. We are interested to see what it is.

Cheers, Ken
Oct 17, 2018 at 10:56 AM