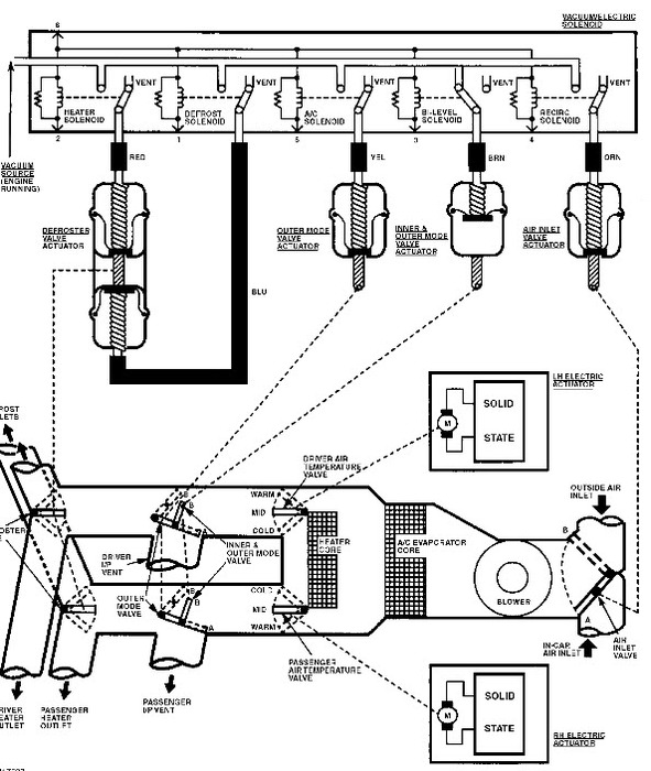
a/c comes out defroster ducts and floor ducts when driving but out of a/c ducts while decelerating. Also, low air flow all the time in heat or a/c positions but blower is running at full speed
low air flow all the time / blower is running okay
low air flow all the time / blower is running okay
Mar 21, 2012 at 3:44 AM
