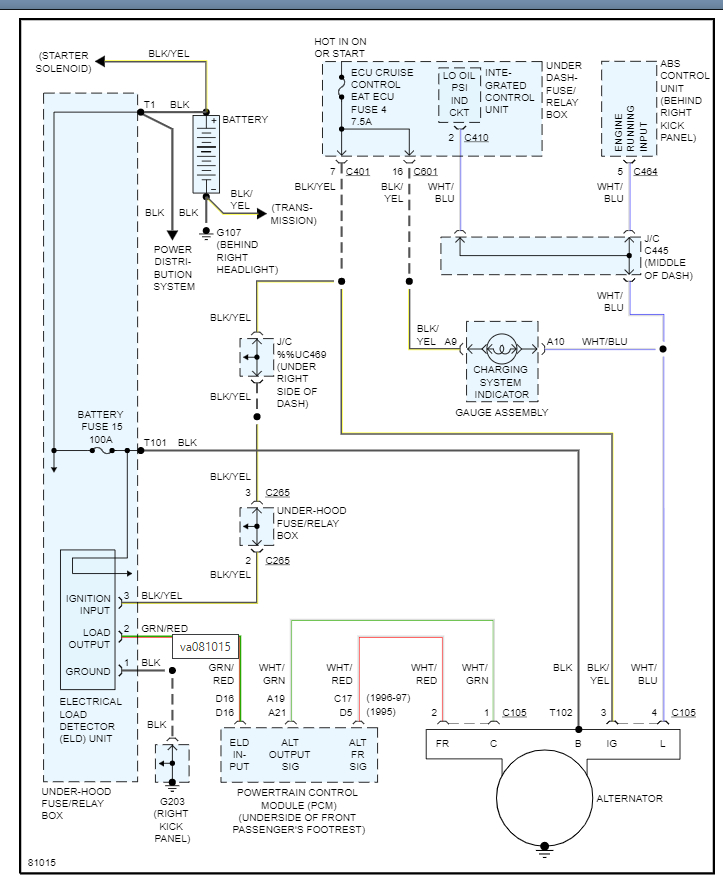
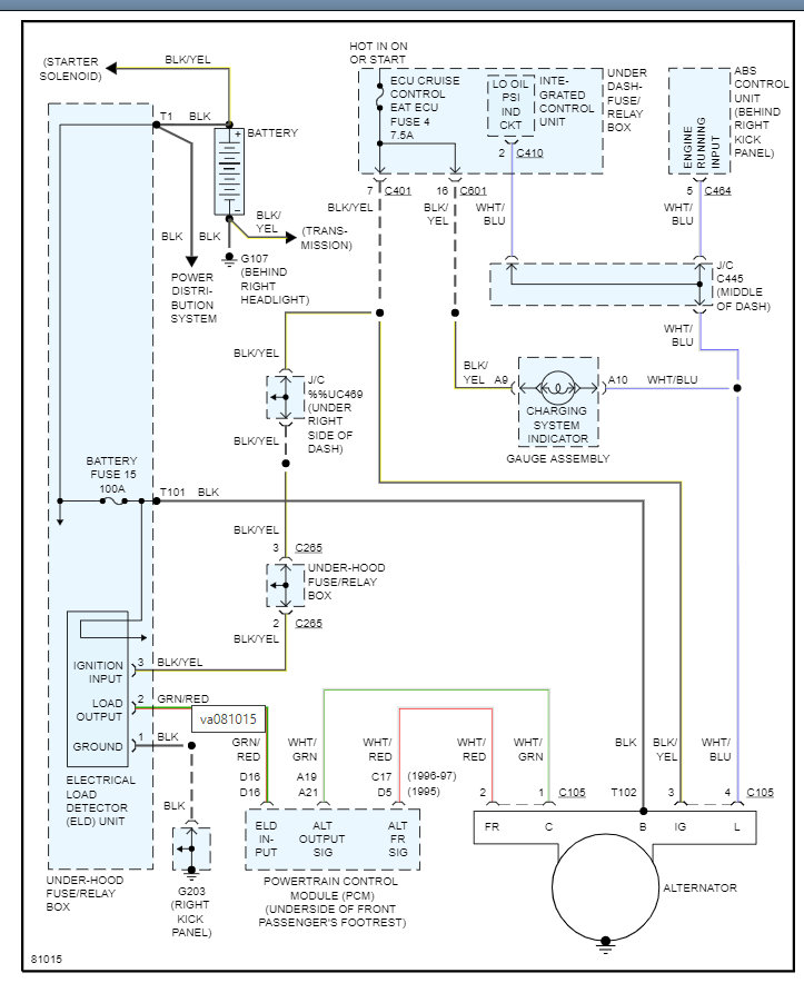
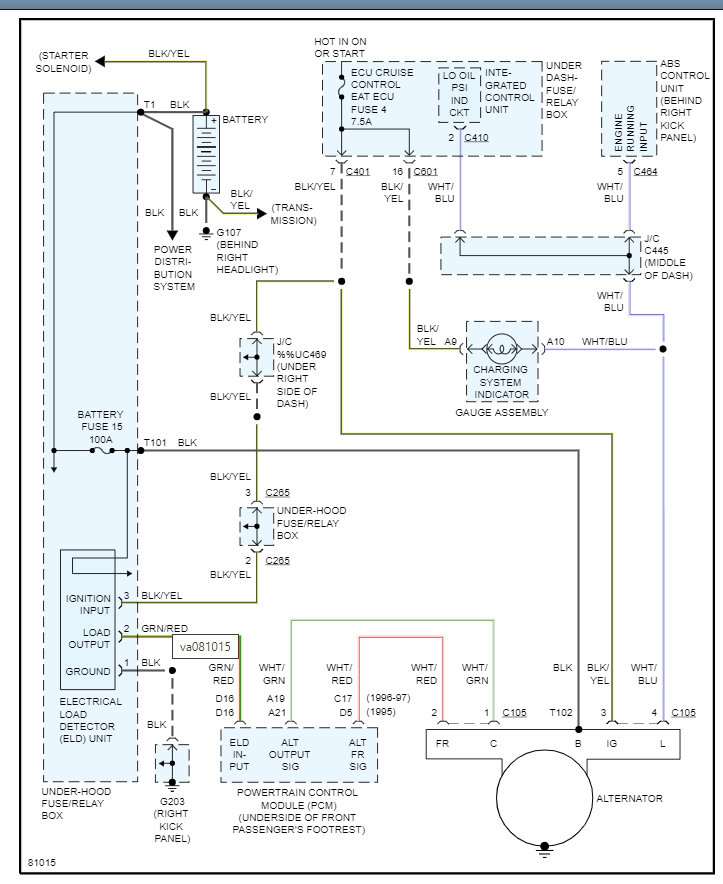
I will attach the info from the manual below but here are a couple guides that will help with this.
This is not only how to test the alternator but helpful info on how to replace it as well. Clearly this is a different vehicle, but it has good info on the process.
https://www.2carpros.com/articles/how-to-check-a-car-alternator
https://www.2carpros.com/articles/how-to-replace-an-alternator
Below you will get the detail that you need on your specific vehicle. Please let us know what other questions you have on this. Thanks
Images (Click to enlarge)
Nov 4, 2021 at 6:16 PM