1994 Ford Mustang ECT

1994 FORD MUSTANG
102,000 MILES • 5.0L • V8 • RWD • MANUAL
Avatar
MITCHELLCHENEY
  • MEMBER
  • 1 POST
my car will run fine cold and drive just perfect but after driving it for a little bit when i turn it off like im running inside the store or something and i come back to start it up it will not turn over but if i wait a while it will start just fine could it be my injectors? i put the pedal to the floor to check if it would start and it did once or twice but not all the time. could it be a bad ECT sensor too? really need help with this
Jun 17, 2014 at 2:53 PM
Advertisement
Avatar
HMAC300
  • CERTIFIED EXPERT
  • 48,601 POSTS
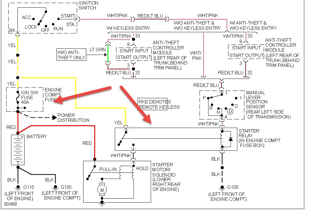
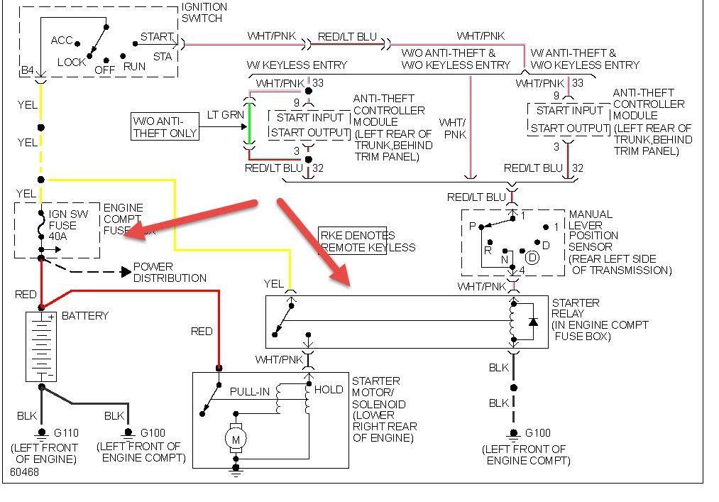
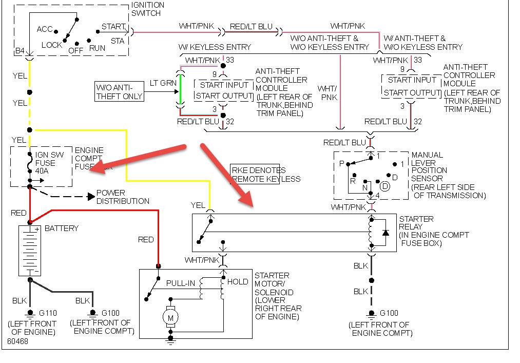
check items in pic as I'm understanding it won't turn over. if it does then check fuel pressure with a gauge autoparts rent it.
Jun 18, 2014 at 6:27 AM