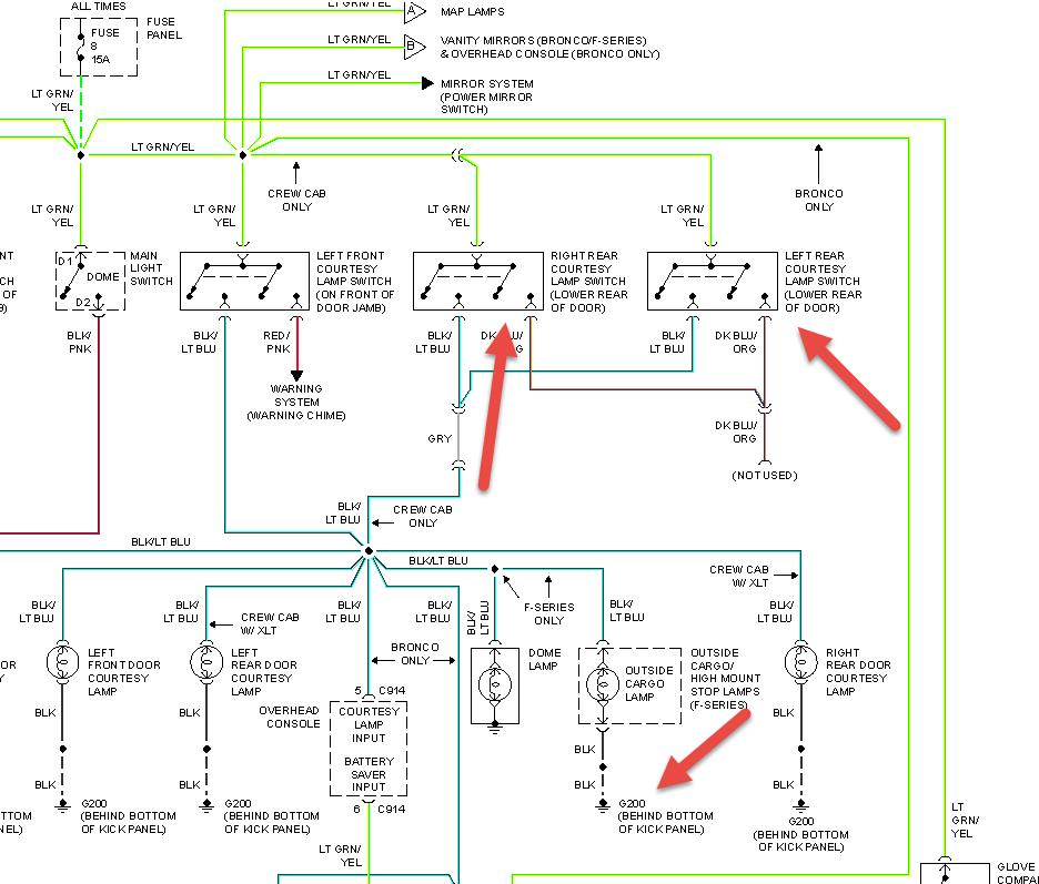
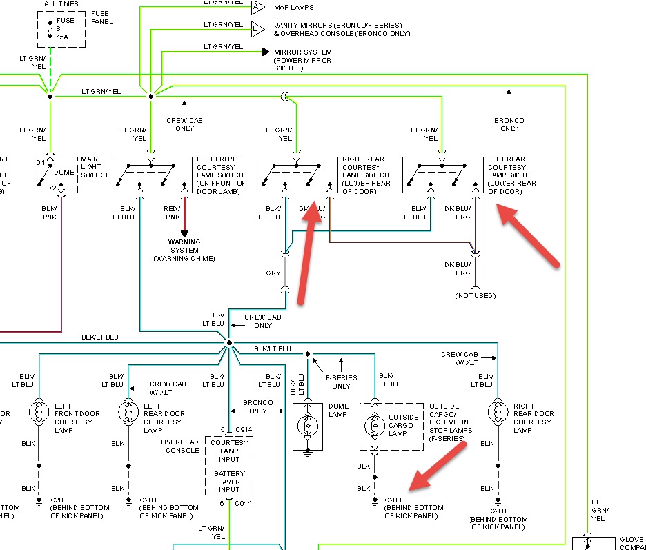
My interior and cargo light in bed of truck stays on i even removed fuse and they are staying on even then truck has been sitting today since i had this problem start. I am stumped Thanks Paul
Feb 20, 2014 at 5:03 PM


