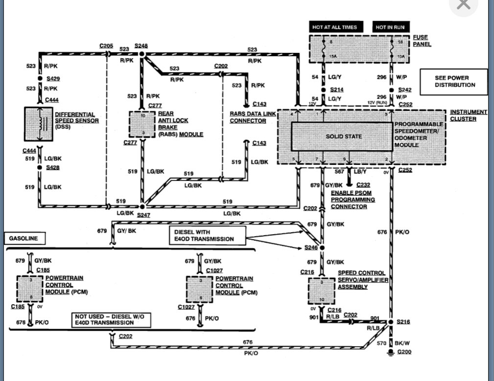
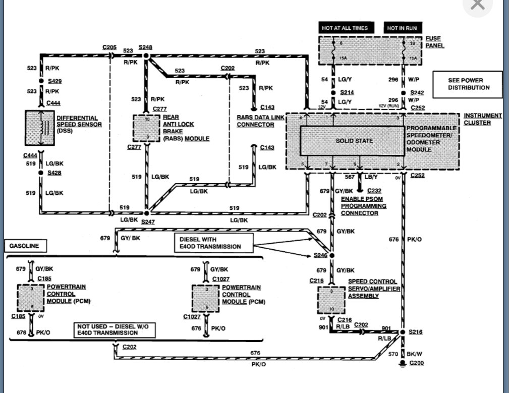
1994 F150...302
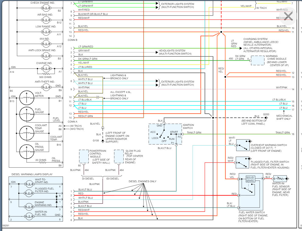
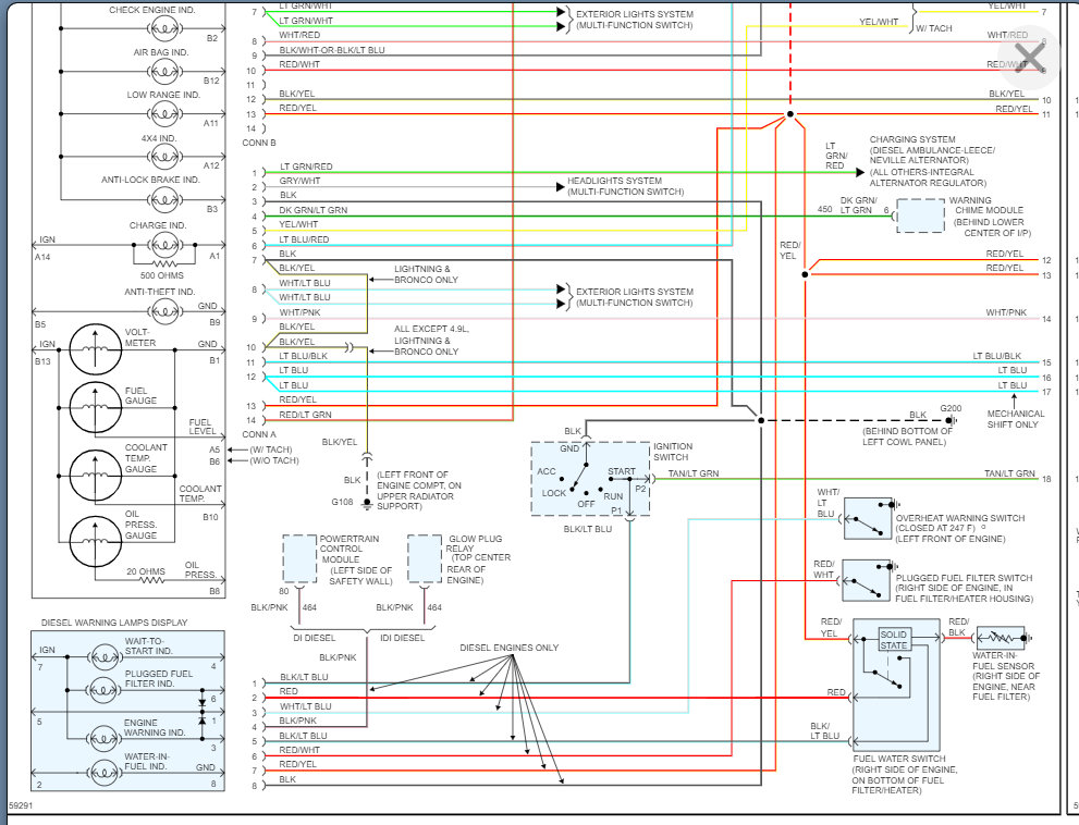
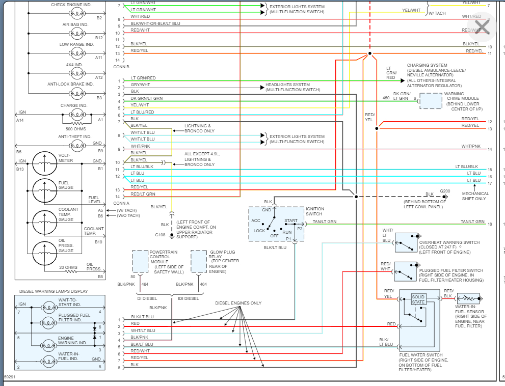
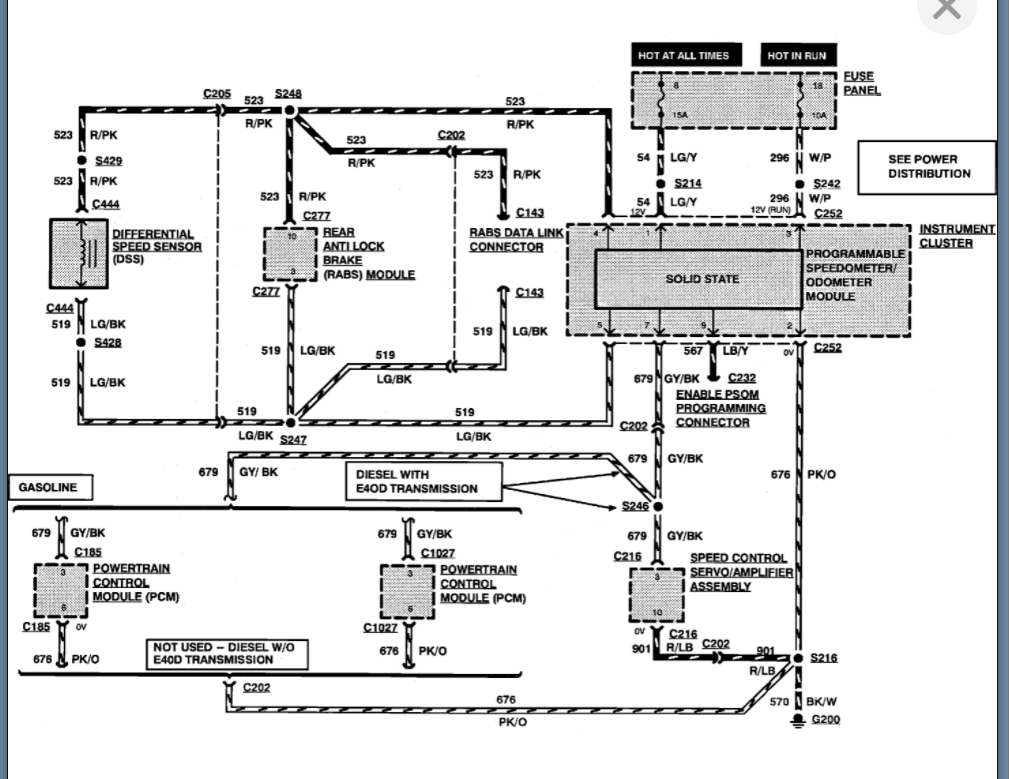
Speedometer and Digital Odometer not working. Over drive light is blinking. Replaced a burnt fuse then replaced ABS/Speed sensor on differential. Still not working. Over drive light still blinking also. Transmission shifts as normal. Any suggestions?
Thanks in advance!
Speedometer and Digital Odometer not working. Over drive light is blinking. Replaced a burnt fuse then replaced ABS/Speed sensor on differential. Still not working. Over drive light still blinking also. Transmission shifts as normal. Any suggestions?
Thanks in advance!
Jul 12, 2013 at 2:11 PM



