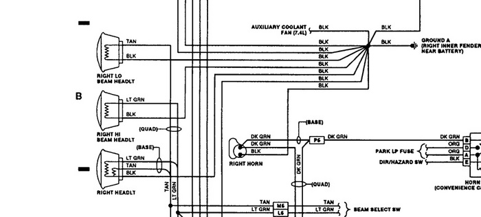
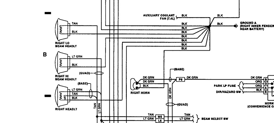
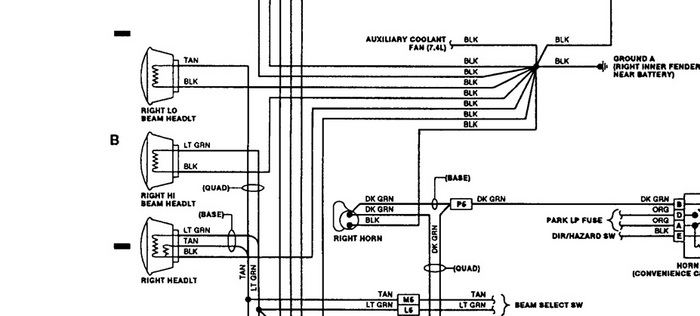
I own a '93 GMC suburban 1500 2wheel dr. w/350 engine. My low beam headlights went out, my high beam work fine. I replaced the switch a few years ago when similar problems happened, could something else have gone bad since the lights flickered a few days then out completely?
Jan 18, 2011 at 1:00 PM
