Altenator overcharging

1993 DODGE
150,000 MILES • 6 CYL • 2WD • AUTOMATIC
Avatar
LLTANNER
  • MEMBER
  • 2 POSTS
I noticed my Voltage indicator was fluxuating between 10 volts and 18 volts several months ago. I recently replaced my battery, 2 months ago, and my Alternator on 04/09/11. Prior to replacing my alternator I check it with a volt meter, it was putting out 17.5 volts. I was told by Autozone that the voltage regulator was built into the alternator. I have checked the ground to the motor from the battery all is tight. Please help, I am at a loss to what might be the problem.
Thank you
Apr 15, 2011 at 1:56 PM
Advertisement
Avatar
WRENCHTECH
  • CERTIFIED EXPERT
  • 20,761 POSTS
That's what happens when Autozone gives out advice. You're voltage regulator is not built into the alternator. It's built into the engine control module.
Apr 15, 2011 at 2:50 PM
Avatar
JDL
  • CERTIFIED EXPERT
  • 16,098 POSTS
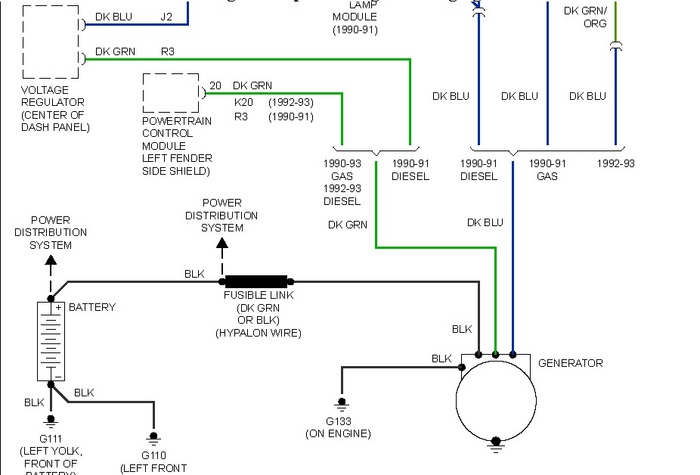
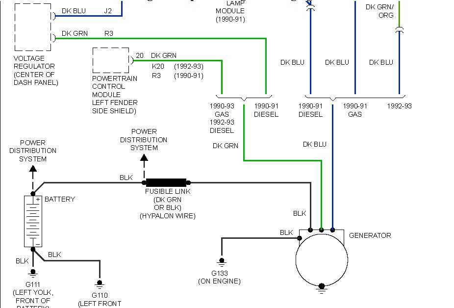
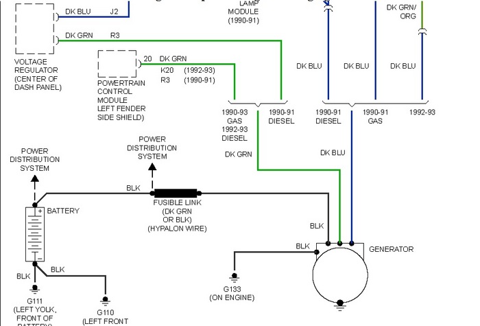
I agree, the pcm controls the charging system. Any applicable mil codes? You can check those codes yourself. Diesel does have external voltage regulator, Gas doesn't.

In the diagram, the dark green wire should have a pulse, engine running.
Apr 15, 2011 at 3:02 PM
Advertisement
Avatar
WRENCHTECH
  • CERTIFIED EXPERT
  • 20,761 POSTS
If you want to avoid replacing the ECM, you can purchase one of the old, 2 wire Chrysler voltage regulators and wire it in externally.
Here is the wiring diagram.
Apr 15, 2011 at 3:10 PM
Avatar
CARADIODOC
  • CERTIFIED EXPERT
  • 34,306 POSTS
That older external voltage regulator will work great to run the alternator, but the Check Engine light will turn on because field current is monitored. The fault code will "Field current not switching properly". You can add a 4 - 10 ohm resistor to trick the Engine Computer into thinking it's still running the alternator.

Before you do that, measure the voltages on the two small terminals on the back of the alternator while the engine is running. One will have full battery voltage. The other one is the key to the problem. If you find 4 - 6 volts, suspect the voltage regulator circuit inside the Engine Computer, but that is very rare. If you find 0 volts, the dark green wire is grounded. That is much more common; in fact, another person just found that wire rubbed through on a sharp metal bracket a few days ago. The voltage regulator is incapable of drawing the voltage all the way down to 0 volts.

Another clue that you observed is the problem was intermittent at first. That is not typical of the voltage regulator circuitry, but it IS typical of grounded and corroded wires. If you find the regulator has drawn the voltage on the dark green wire down to 4 - 6 volts, it is more likely the system voltage sensing wire to the computer is corroded. When that happens, other things don't work because that sensing wire is the voltage source for other circuits.
Apr 15, 2011 at 7:02 PM
Avatar
LLTANNER
  • MEMBER
  • 2 POSTS
Dear Gentlemen,
Thank you so much for your replies. It is very much appreciated.

God Bless you all have a nice day.
Apr 16, 2011 at 12:18 PM