Blower not working

1993 CADILLAC DEVILLE
140,000 MILES • V8 • FWD • AUTOMATIC
Avatar
MADRANGER
  • MEMBER
  • 5 POSTS
Where is the fan blower relay located on my car with a 4.9 liter engine?
Jul 23, 2011 at 2:07 AM
Advertisement
Avatar
FACTORYJACK
  • CERTIFIED EXPERT
  • 4,159 POSTS
Hello,

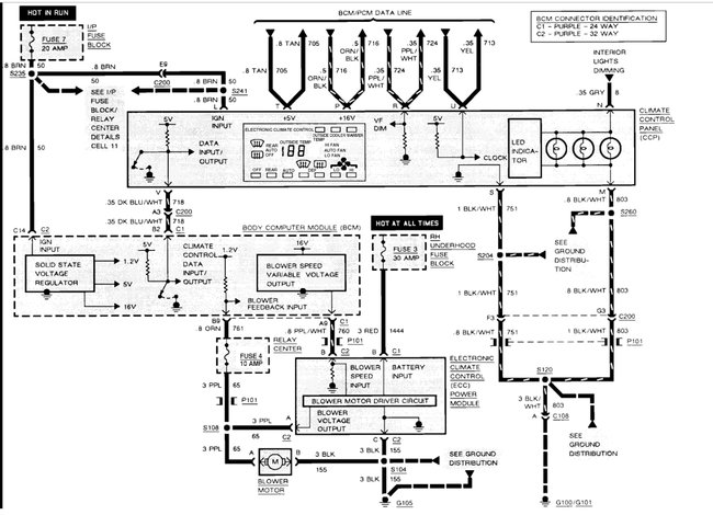
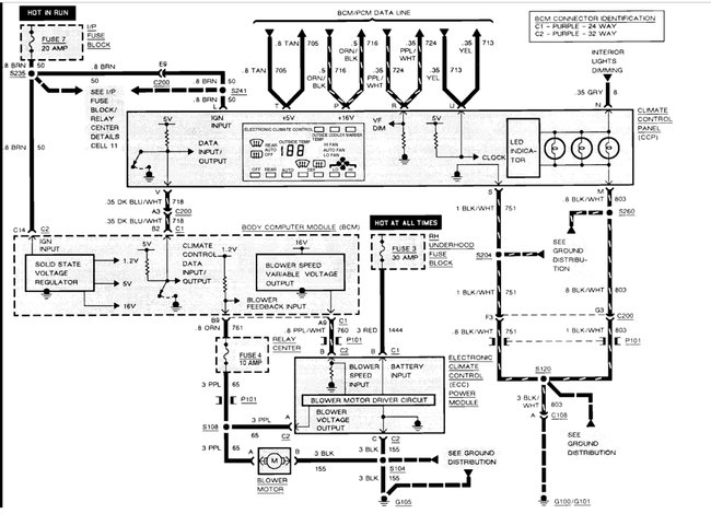
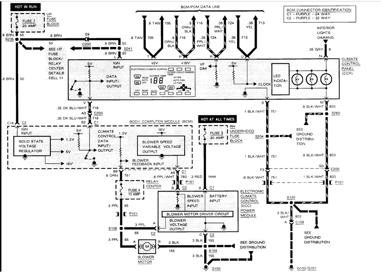
The blower motor resistor in under the hood on the heater box. The blower motor is there as well. Here are some guides and diagrams so we can do some testing to confirm the failure:

https://www.2carpros.com/articles/how-to-use-a-test-light-circuit-tester

and

https://www.2carpros.com/articles/how-to-check-an-electrical-relay-and-wiring-control-circuit

Check out the diagrams (below).

Please let us know what you find.

Cheers
Jul 23, 2011 at 3:27 AM
Avatar
CADIEMAN
  • CERTIFIED EXPERT
  • 3,544 POSTS
check your voltages at the blower motor. straight wire the motor to battery. if still inoperable the motor is bad. if it runs the A/C programmer is bad. it is behind the glove box and lower dash panels.
Jul 23, 2011 at 5:06 PM
Advertisement
Avatar
MADRANGER
  • MEMBER
  • 5 POSTS
The blower does not come on at all. I suspected the blower resistor but then discovered that the fan should still work on high fan since the resistor is only for reducing the speed. Besides, I cannot afford to spend $150.00 for a new one just to find out if that is the problem or not.
Jul 23, 2011 at 6:30 PM
Avatar
MADRANGER
  • MEMBER
  • 5 POSTS
I am not familiar with the A/C programmer. What exactly is its purpose?
Jul 23, 2011 at 6:32 PM
Avatar
CADIEMAN
  • CERTIFIED EXPERT
  • 3,544 POSTS
controls the complete system. if you put a power module and its not blowing. all that is left is the programmer.
Jul 23, 2011 at 8:38 PM
Avatar
MADRANGER
  • MEMBER
  • 5 POSTS
Thank you for the help with the problem. I did some testing with the guides you gave and it was the programmer not giving the blower motor a signal. I replaced it and Bam! it works. Thanks 2CarPros.
Jul 24, 2011 at 2:58 AM
Avatar
REMSLUGGER
  • MEMBER
  • 2 POSTS
V8 front wheel drive automatic 112,000 miles.

the blower motor in my car stopped working,. checked the fuses and they were fine so I bought a new one and put it in and it is still not working. any suggestions?
Dec 3, 2017 at 8:59 PM (Merged)
Avatar
BLACKOP555
  • CERTIFIED EXPERT
  • 10,386 POSTS
first off check for voltage at the connector to the motor with switch in all positions getting anything.

check for damage of the wires in the connector. These cars had a issue with them not being tight and causing high resistance and melting them up. also, some have found that the connector on the back of the switch for selecting the fan to loosen up and not work. check them out. if not you will have to run voltage through the connector at the switch and see if you get a response. if you do the switch could be bad.
Dec 3, 2017 at 8:59 PM (Merged)
Avatar
BLACKOP555
  • CERTIFIED EXPERT
  • 10,386 POSTS
The black wire is ground. check for ground there. on the red wire you should have power with key on switch on in any position and the grey with black stripe wire should have a voltage change with each position.
there is a 40 amp fuse under the hood that is for the power to the red lead.

black wire is attached near altanator. check for ground from that wire.

if nothing on gray and black wire If so, check fuse thers a 10 amp fuse and a 10 amp in the engine bay.

if that is all good. the controller module is bad.
Dec 3, 2017 at 8:59 PM (Merged)
Avatar
IMGREGO72
  • MEMBER
  • 1 POST
Heat and blower fan inside the car stopped working. I have checked the fuses on drivers side of car underneath the dash. It started blowing cold air only but fan still worked. Shortly after the fan stopped blowing and fan controls did not respond to changes (would not switch to front defroster, auto, economy etc). what should I check?
Dec 3, 2017 at 8:59 PM (Merged)
Avatar
JDL
  • CERTIFIED EXPERT
  • 16,098 POSTS
I can talk to you about the basics. If blower motor will not work, check voltage and ground at the blower motor connector, purple wire is voltage, black wire is ground, with HVAC turned on.

You can use the climate control panel to try to access any trouble codes. Key on, press warm and off together, an 888 should show up, then an E or F , depending on PCM codes or BCM codes. Write down all codes and post, hopefully me or somebody will help with the codes. If that does not work, let us know and we will try something else.

click on the picture.

Dec 3, 2017 at 8:59 PM (Merged)
Avatar
SEAMULE
  • MEMBER
  • 2 POSTS
V8 engine.

heating and A/C fan does not work. fuses are okay. do not know where to find blower motor or relays. Any other suggestions?
Dec 3, 2017 at 9:00 PM (Merged)
Avatar
JACOBANDNICKOLAS
  • CERTIFIED EXPERT
  • 110,175 POSTS
Hi.
The first thing you need to do is determine if there is power to the blower motor. It is located under the dash board on the passenger side (near glove box). Let me know what you find and we will go from there.

Joe
Dec 3, 2017 at 9:00 PM (Merged)
Avatar
SEAMULE
  • MEMBER
  • 2 POSTS
I received your reply to check under dash on passenger side to see if fan had power to it. Cannot find fan under dash however there is a fan access on the firewall under the hood behind the engine. Two wires going to it, red and black. Red is hot. A maxi fuse panel is directly above it. All maxi fuses are good. Under each maxi fuse are square electrical components, look like they plug in. Are these relays? How are they checked? They all have the same part number. If I remove the fan cover does that allow access to removing the fan? Is there another way to reply to your answers? Thanks for your trouble

email update: 1/5/09

I removed the cover from under the dash and could not see any access to the fan however, there was a relay center with fuses under the glove box ( had power to both sides of the fuse )and all fuses checked good. Under the hood behind the motor and against the firewall is a panel of maxi fuses and below them is a fan access cover with two wires going to it, one black and one red. The red shows power to that point. All maxi fuses check good. Under the maxi fuses are a row of square plug in electrical components ( maybe relays?). They all have the same part number. Is there a way to check these and how are they removed? Two of these units are directly under the maxi fuses for the ECM (20 amp) and blower (30 amp). Thanks for your reply.
Dec 3, 2017 at 9:00 PM (Merged)
Avatar
JACOBANDNICKOLAS
  • CERTIFIED EXPERT
  • 110,175 POSTS
Hi,
It sounds like you found relays, but to the best of my knowledge, access to the motor is done under the dashboard. If you remove the panel you refered to, do you see the motor? If so, are you getting power to the motor itself?
Dec 3, 2017 at 9:00 PM (Merged)
Avatar
MAHKYIA
  • MEMBER
  • 1 POST
My buttons on the temperature control panel will not work. i have checked all fuses and they are good. my fan will not turn on either. I replaced the blower motor and it still will not turn on.
Dec 3, 2017 at 9:00 PM (Merged)
Avatar
JACOBANDNICKOLAS
  • CERTIFIED EXPERT
  • 110,175 POSTS
The relays should just pull out. If they are all the same part number, switch one out with the blower relay to see if that makes a difference. Also, have you gained access to the blower motor?
Dec 3, 2017 at 9:00 PM (Merged)
Avatar
MHPAUTOS
  • CERTIFIED EXPERT
  • 31,937 POSTS
I would be checking that the heater blower resistor has not burnt out, it is located in the right hand side of the fire wall in top of the plenum.

mhpautos
Dec 3, 2017 at 9:00 PM (Merged)
Avatar
LOCKSMITH335
  • MEMBER
  • 7 POSTS
V8 two wheel drive automatic 127,000 miles.

blower motor does not work. I was told to replace motor and computer for heater unit. did both. now the computer is used from another car. same SN number and model numbers on control box. but no go. tried used motor and new motor and neither spins. tested without remounting in fan box. everything on dash works at least it shows all controls and temperatures outside and what you want in side. I do not have a clue what gives. can you give me some help here?
Thanks,
Tedd
Dec 3, 2017 at 9:00 PM (Merged)
Avatar
2CARPRO JACK
  • CERTIFIED EXPERT
  • 11,533 POSTS
Should be a fan speed resistor in the HVAC plenum near the blower motor. test it for power in, and out with a test light. They are usually the problem, as long as all fuses are good.
Dec 3, 2017 at 9:00 PM (Merged)
Avatar
LOCKSMITH335
  • MEMBER
  • 7 POSTS

I called Cadillac dealer and asked about resistor thing they told me that a 1996 does not have one and i should just bring it to them. do you by chance got a picture of this thing?
Tedd
Dec 3, 2017 at 9:00 PM (Merged)
Avatar
2CARPRO JACK
  • CERTIFIED EXPERT
  • 11,533 POSTS
Sorry, looked up wrong year. That speed signal comes straight out of the controller. Do you have power at the orange wire? Is the black wire grounded good?
Dec 3, 2017 at 9:00 PM (Merged)
Avatar
LOCKSMITH335
  • MEMBER
  • 7 POSTS
Yes, have power at red wire and good ground on black wire. now the middle wire is light green. when test light it put on it it has very low power because the test light glows very dim.
Tedd
Dec 3, 2017 at 9:00 PM (Merged)
Avatar
2CARPRO JACK
  • CERTIFIED EXPERT
  • 11,533 POSTS
Does it change with fan speed? (Brightens up)
Dec 3, 2017 at 9:00 PM (Merged)
Avatar
LOCKSMITH335
  • MEMBER
  • 7 POSTS
nope no change. I know this is perplexing sorry for all the trouble.
Dec 3, 2017 at 9:00 PM (Merged)
Avatar
2CARPRO JACK
  • CERTIFIED EXPERT
  • 11,533 POSTS
the speed control comes right out of the programmer (behind right side of instrument panel). If light does not change, then it is most likely the problem.
Dec 3, 2017 at 9:00 PM (Merged)