Electrical

1992 TOYOTA MR2
Avatar
CODYKEEL
  • MEMBER
  • 2 POSTS
i was trying to repair what i thought was a lose wire with the brake light and i ended up i think blowing a fuse, now no blinkers or brake light and no dashboard lights or any extras lights work. i looked at the fuses under the hood one looked discolored but still connected. i was wondering if there was any other fuses anywhere else that i haven't been able to find! its a 1991,2 Toyota MR2
Dec 14, 2010 at 3:19 PM
Advertisement
Avatar
DOCFIXIT
  • CERTIFIED EXPERT
  • 18,828 POSTS
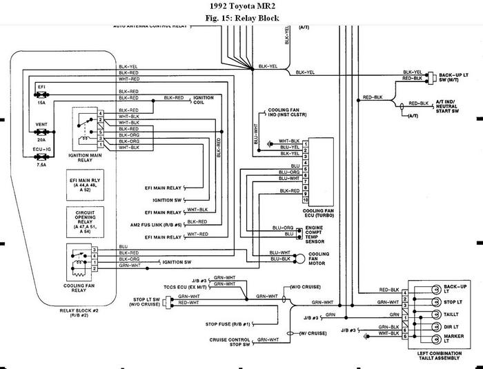
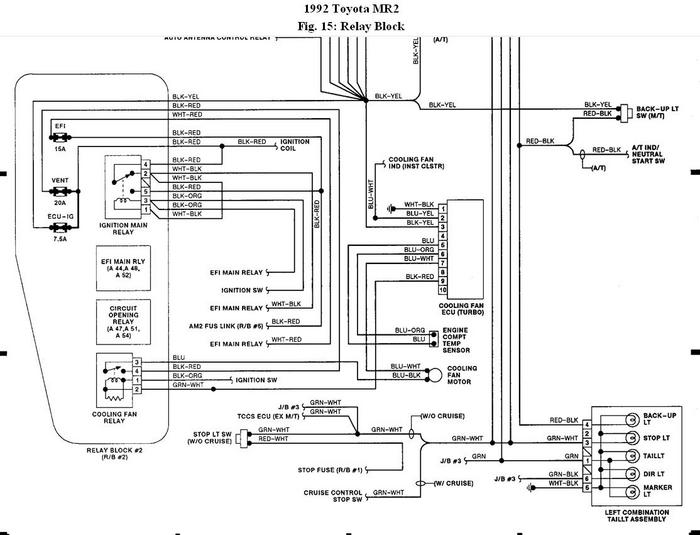
Fuse panel locations
Dec 14, 2010 at 3:26 PM
Avatar
CODYKEEL
  • MEMBER
  • 2 POSTS
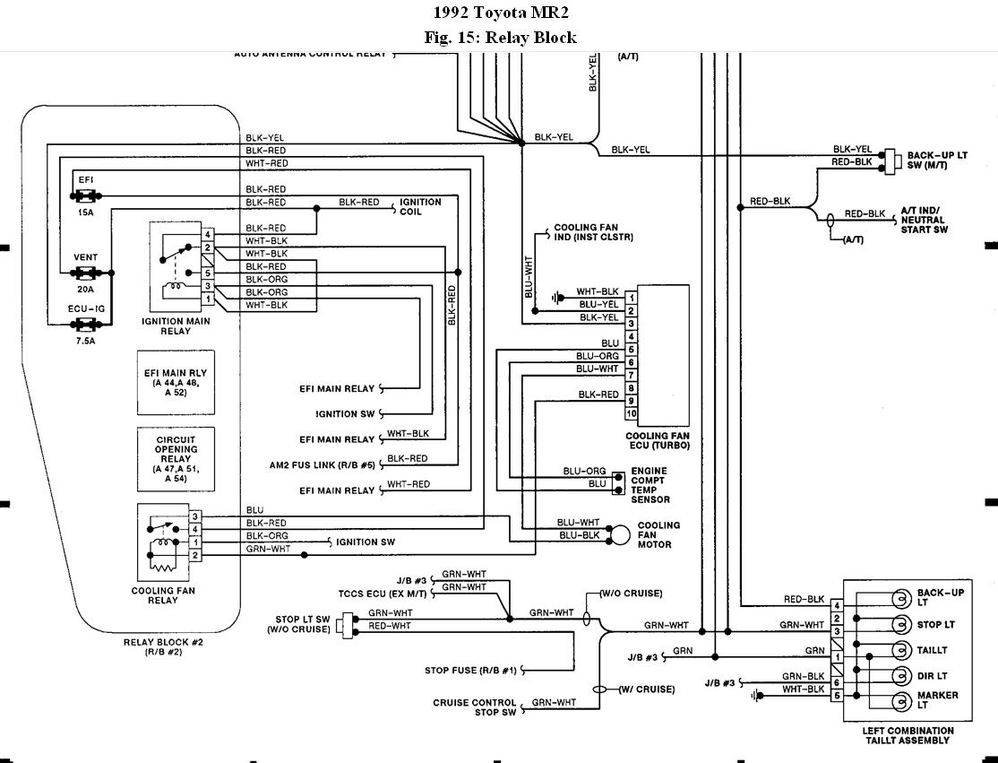
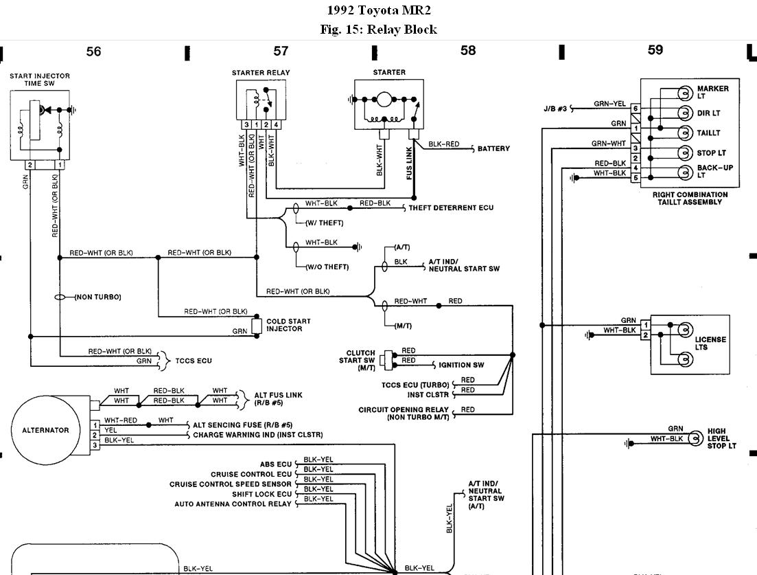
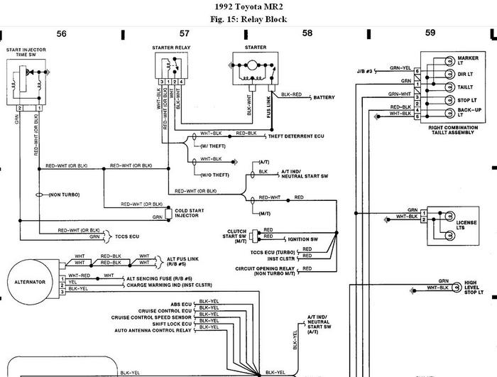
Great, i only new of the one under the hood. One more question i have four LED lights in the back bumper! the to out side lights are the brake lights and the two inside lights are the blinkers and they all are on for the running lights! i need a simple wiring diagram to show me how to wire the Brake lights, Blinkers, and running lights correctly!
Dec 14, 2010 at 3:34 PM
Advertisement
Avatar
KHLOW2008
  • CERTIFIED EXPERT
  • 41,814 POSTS
Hope the schematics are helpful.
Dec 17, 2010 at 1:24 PM