1992 Mitsubishi Diamante Car wont start sometimes

1992 MITSUBISHI DIAMANTE
225 MILES • 3.0L • V6 • 2WD • AUTOMATIC
Avatar
SHANTELLE
  • MEMBER
  • 4 POSTS
The car wont start sometimes. Either hear a click or buzzer sound. reccently replaces starter. had smoke coming out of vents about two months ago. dash lights havent worked since then. when car starts it runs fine for bout 15 min then wants to die if im not pressing on gas. blinker was making the cd player lights go cray when used. Alternator is less than 6 months old. So is battery.
Dec 12, 2013 at 11:18 PM
Advertisement
Avatar
HMAC300
  • CERTIFIED EXPERT
  • 48,601 POSTS
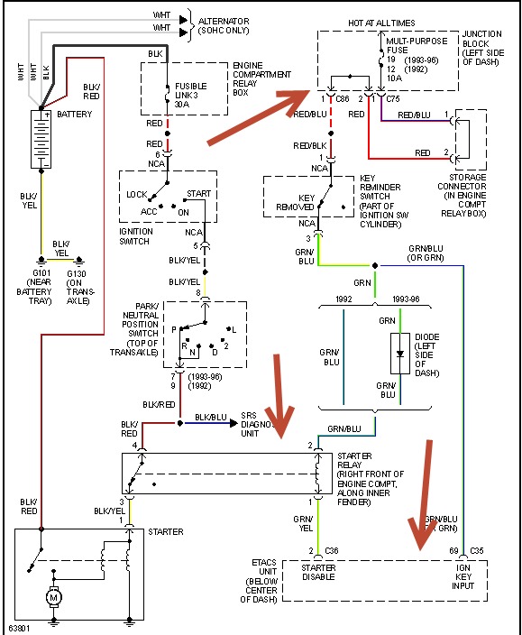
check starter relay with a like relay, and other things I've pointed out in drawing. see if relay is getting signal form etacs unit.
Dec 13, 2013 at 6:37 AM
Avatar
SHANTELLE
  • MEMBER
  • 4 POSTS
the starter relay would cause it to lose power and want to die when its running?
Dec 13, 2013 at 6:51 AM
Advertisement
Avatar
HMAC300
  • CERTIFIED EXPERT
  • 48,601 POSTS
sorry only answered part of it I was paying attention to the no start thing. scan for codes and check fuel pressure with a gauge, auto parts rent the gauge. also scan for codes you'll probably need a mechanic to do that though.
Dec 13, 2013 at 6:56 AM