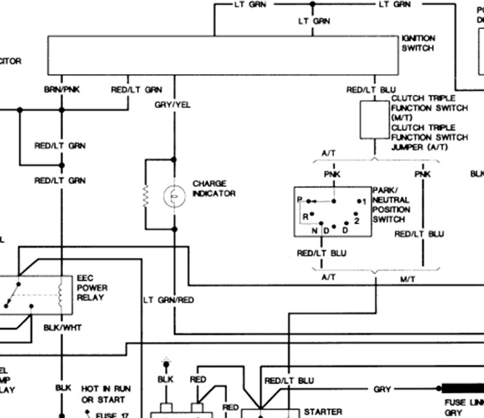
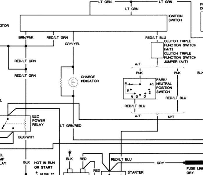
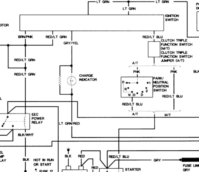
The ignition solenoid has been replaced, the starter seems to work fine when I arc the terminals on the ignition solenoid, but chatters when trying to start at the ignition. I'm thinking it is the Red w/lt blue wire that connects to the solenoid, but I'm not 100percent sure.
I tried to trace the red/blue wire, and found where it goes through the firewall, but ends into a connector that is capped. can you help?
Thanks
I tried to trace the red/blue wire, and found where it goes through the firewall, but ends into a connector that is capped. can you help?
Thanks
Mar 1, 2012 at 4:27 PM

