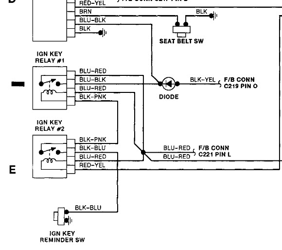
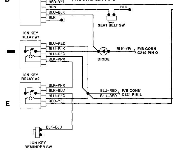
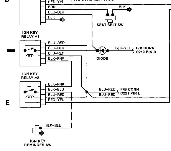
Car won't start. Have identified all grounds are correct. Customer states he accidentally crossed neg and pos jumper box on terminals. I believe this is how he reversed polarity of the diode.Additionally, 10 amp meter fuse blows every time we turn the ignition. Once again I checked all grounds and components that fuse controls i.e. cooling fan relay, clutch safety switch, seatbelt timer/buzzer and kickdown reverse switch. I need to know where this diode is so I can replace it because I have ran the necessary steps and followed the flow chart from Mitchell.com so now I am having to think outside the box.
Dec 1, 2011 at 5:40 PM
