☰
Login
Join
×
Home
Answered Questions
Repair Topics
Repair & Service Guides
Popular Questions
Warning Lights
Trouble Codes
How It Works
Testing / Diagnostics
Symptoms
Videos
Login
Become a Member
Home
Ford
Thunderbird
Climate Control
Vent
what can i check for air coming through driverside vent
1991 FORD THUNDERBIRD
150,000 MILES
MIRCALE
MEMBER
8 POSTS
FOLLOW
driver side vent has air coming through it and nothing is on it is only on the drivers side other vents are fine
Mar 7, 2012 at 1:42 PM
Advertisement
HMAC300
CERTIFIED EXPERT
48,601 POSTS
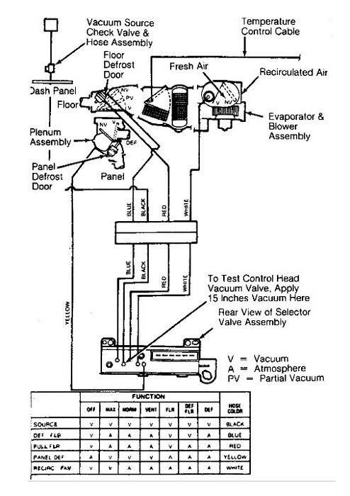
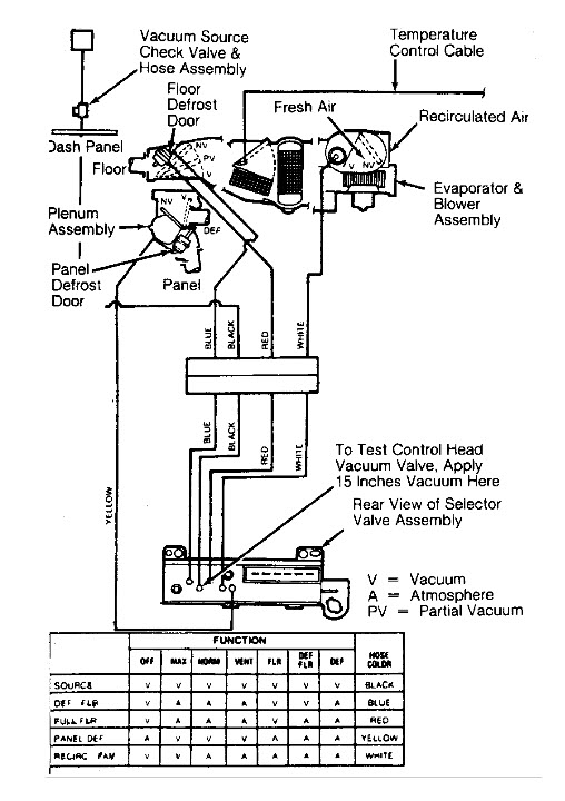
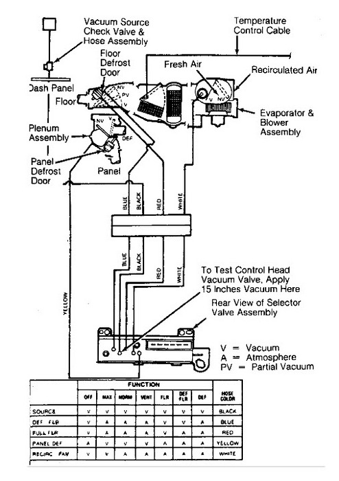
check for a vacuum motor eitehr the motor is bad or a hose has come off. also the control may not be getting vacuum or sending to motor. pic enclosed.
Image (Click to enlarge)
Mar 7, 2012 at 8:29 PM