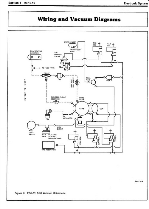
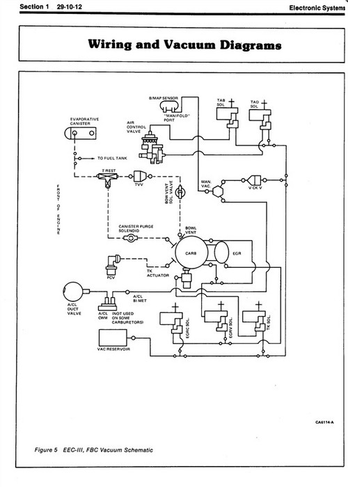
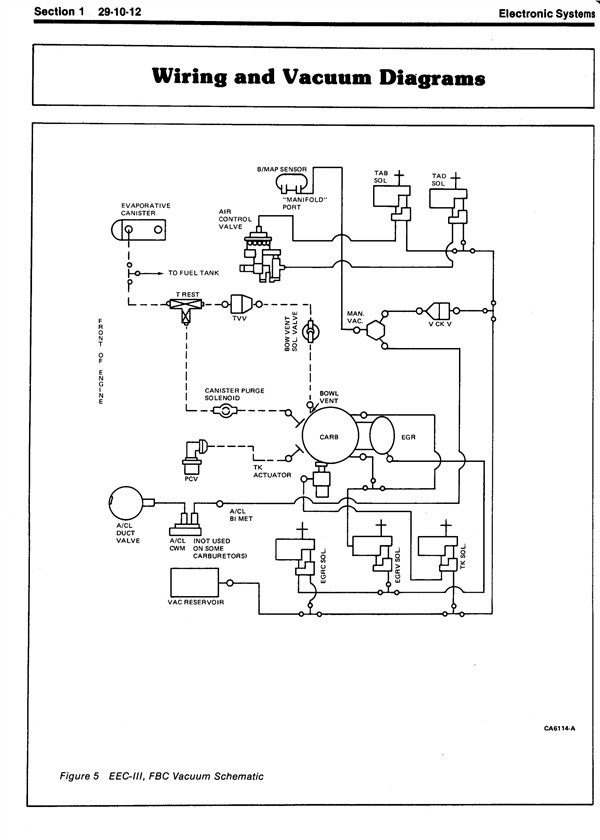
I have a 91 bronco. When I turn the a/c on it blow out the defrost/heater vents. I have determined that the vaccum valve that switches from the defrost vent to the a/c vent is not being actuated. I checked and there is no vaccum on the hose going to it. Is there a diagram showing the vaccum system for the heat/a/c system so I can troubleshoot it?ThanksTerry
Oct 11, 2011 at 11:02 PM

