1991 doge ram 150 3.9 liter

1991 DODGE RAM
70,000 MILES • 6 CYL • 2WD • MANUAL
Avatar
SUZYGIRL2112
  • MEMBER
  • 3 POSTS
i have a 91 dodge ram 150 has a 3.9 liter alternator charges at 20 amps when removed but still runs,wont charge someone told me about the black box behind the glove box what is this and could it be the problem
Nov 28, 2010 at 10:57 PM
Advertisement
Avatar
CARADIODOC
  • CERTIFIED EXPERT
  • 34,306 POSTS
What are the symptoms? Just so I'm clear, you mean 20 amps during a load test, right? You don't mean 20 volts? What did you remove?

caradiodoc
Nov 28, 2010 at 11:06 PM
Avatar
RASMATAZ
  • CERTIFIED EXPERT
  • 75,992 POSTS
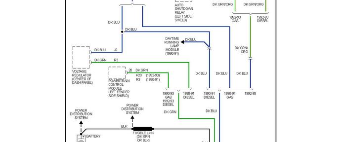
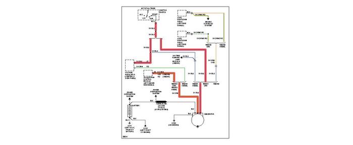
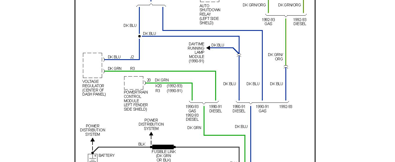
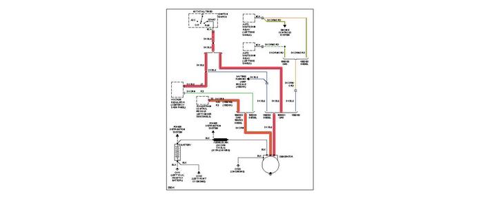
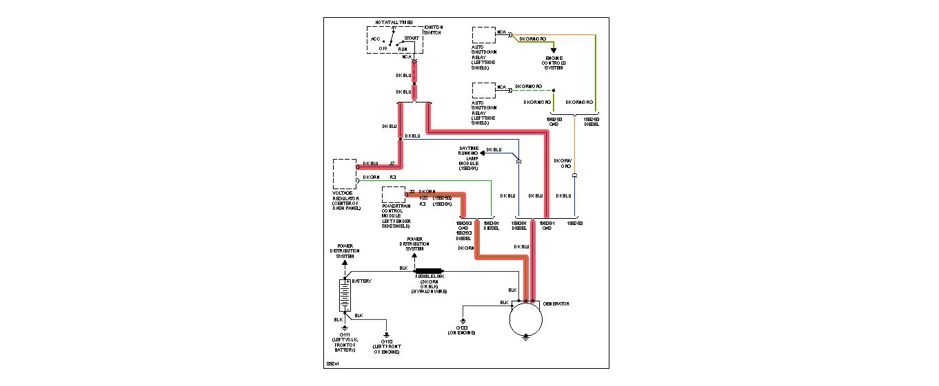
Here's the charge system EWD

Nov 28, 2010 at 11:25 PM
Advertisement
Avatar
SUZYGIRL2112
  • MEMBER
  • 3 POSTS
yes 20 amps during test.the alternator is good there is a black box behind the glove box do you know what it is could that be the problem.
Nov 28, 2010 at 11:48 PM
Avatar
SUZYGIRL2112
  • MEMBER
  • 3 POSTS
the truck will run but wont stay charged.
Nov 28, 2010 at 11:50 PM
Avatar
CARADIODOC
  • CERTIFIED EXPERT
  • 34,306 POSTS
The only box I can think of there is the computer for rear wheel anti-lock brakes.

When one diode in the alternator is defective, you will lose almost exactly two thirds of the alternator's rated capacity. The standard alternator around that time for vehicles with air conditioning was 55 amps. That means 20 amps is just about what you would expect with a bad diode. If you can find a mechanic with a load tester that shows the amount of ripple, it will be very high when a diode is bad.

caradiodoc
Nov 28, 2010 at 11:55 PM
Avatar
RASMATAZ
  • CERTIFIED EXPERT
  • 75,992 POSTS
Could be the voltage regulator or the computer controlled of the alternator's field generation circuit-

Nov 28, 2010 at 11:56 PM
Avatar
CARADIODOC
  • CERTIFIED EXPERT
  • 34,306 POSTS
Measure the voltage on the two small nuts on the back of the alternator. This has to be done when the engine is running. One will have full battery voltage. The clue is the other one. Normally you'll find around 11 volts there. If it's closer to 4 volts, the Engine Computer / voltage regulator is trying to make the alternator work harder. If you find 0 volts, which is doubtful, you either have an intermittent problem or the person who performed the load test had the wrong wires or not all of the wires in the amp probe.

To verify nothing else is draining the battery, fully charge it for a couple of hours at the slowest rate on the charger, then see if it is still charged up hours or a day later. If it loses its charge, there is either a drain or the battery is defective.

caradiodoc
Nov 29, 2010 at 12:03 AM