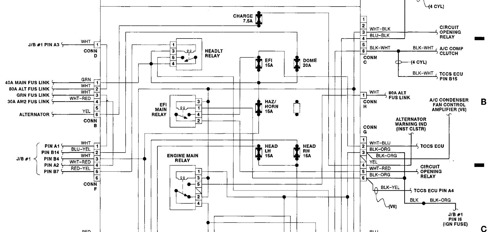
What does the main 40a fusible control ? If the bottom of that link and the wire to that link is burned thru,could that kill my battery and alternator? Was told I need a alternator,I replaced it and still needed jumps to start my car and now I'm told my battery is bad
Nov 1, 2012 at 4:17 PM
