1990 tow car fuel issues

1990 LINCOLN TOWN CAR
125,000 MILES • V8 • 2WD • AUTOMATIC
Avatar
CHRIS REYNOLDS
  • MEMBER
  • 8 POSTS
What would keep fuel pump from turning on? The relay does not pick up when key is turned on, jumped out the relay and it picks up, but pump still wont turn on
Apr 7, 2011 at 1:12 PM
Advertisement
Avatar
WRENCHTECH
  • CERTIFIED EXPERT
  • 20,761 POSTS
Check the Inertia switch in the trunk.
Apr 7, 2011 at 1:28 PM
Avatar
CHRIS REYNOLDS
  • MEMBER
  • 8 POSTS
I have chased out the inertia switch, and everything checks out. I have heard that the oil sending unit will keep the circuit from running, I am not sure what has to to be satisfied to allow that relay to work.
Apr 7, 2011 at 2:51 PM
Advertisement
Avatar
WRENCHTECH
  • CERTIFIED EXPERT
  • 20,761 POSTS
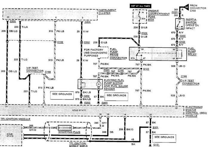
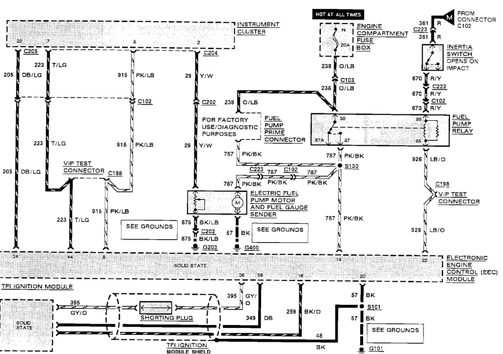
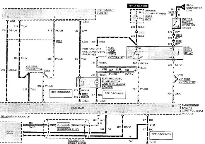
Here is the wiring diagram to follow to find your problem. You should have power on both sides of the inertia switch with the key on.
Apr 7, 2011 at 3:00 PM
Avatar
WRENCHTECH
  • CERTIFIED EXPERT
  • 20,761 POSTS
PS, The oil pressure has nothing to do with the circuit.
Apr 7, 2011 at 3:01 PM
Avatar
CHRIS REYNOLDS
  • MEMBER
  • 8 POSTS
So with the key on the relay gets power from ignition module to close the contact? Also I am wondering if the fuel pump is bad, could it be shorted out not allowing relay to make?

Apr 7, 2011 at 10:09 PM
Avatar
WRENCHTECH
  • CERTIFIED EXPERT
  • 20,761 POSTS
I don't know where you got that from. There is no ignition module in this circuit. The ENGINE CONTROL MODULE controls the relay by turning the trigger ground off and on.
Apr 7, 2011 at 10:36 PM
Avatar
CHRIS REYNOLDS
  • MEMBER
  • 8 POSTS
So if the pump is bad that will not keep relay from picking up. For some reason every other relay works. Is there a way to check the trigger ground.
Apr 7, 2011 at 11:38 PM
Avatar
WRENCHTECH
  • CERTIFIED EXPERT
  • 20,761 POSTS
Yes, you can check everything with a computer safe testlight that reads power or ground. That's what needs to be done but I'm getting the impression this is going to be over your head.
Apr 8, 2011 at 12:51 AM
Avatar
CHRIS REYNOLDS
  • MEMBER
  • 8 POSTS
I'm just trying to trace out a problem on a car that was given to me. I dont want to tear out the fuel tank if I dont have to. when I first got this car sugar had been poured in the gas tank. the fuel pump and ECM had been changed out. I tested as far as the cylinders were not getting fuel. Had 38p.s.i. on the rail and injectors worked pulsed but did not get any fuel in the engine. I did not work on the car during the winter. Last week I pulled the tunnel off of the car to gain access to the injectors thinking that I could lay the rail with the injectors in it and try to see fuel flow. Now the fuel pump doesn't run and the relay will not pick up to send power to the fuel pump. So I am just trying to figure out if there is a safety that will not let the relay pick up if the fuel pump is bad or some other condition is not met. I left all the wiring from throttle body hooked up, all that is disconnected is the vacuum hoses and the two water hoses. Not trying to be a pain in the ass,just trying to make an old car run and prove someone wrong. thanks
Apr 8, 2011 at 1:46 AM
Avatar
CARADIODOC
  • CERTIFIED EXPERT
  • 34,306 POSTS
Did you figure this out yet? By "picking up" do you mean the relay is turning on? Here's a couple of things to check:

Measure the voltage on the terminals in the relay socket. Two of them must have 12 volts. If they do, use a piece of wire or stretched out paper clip to jump terminals 30 to 87. If the pump runs and develops pressure, you'll know it's okay.

Next, put the relay back in the socket and carefully slide a jumper wire in alongside the terminal in the lower left of the drawing. (Sorry, I can't read the terminal number). There is also a test connector that you can ground if you can find it. If you can't find that connector, use the diagram below and use terminal 86, but verify first that there is no voltage on it before you pop the relay back in.
Apr 13, 2011 at 4:03 AM