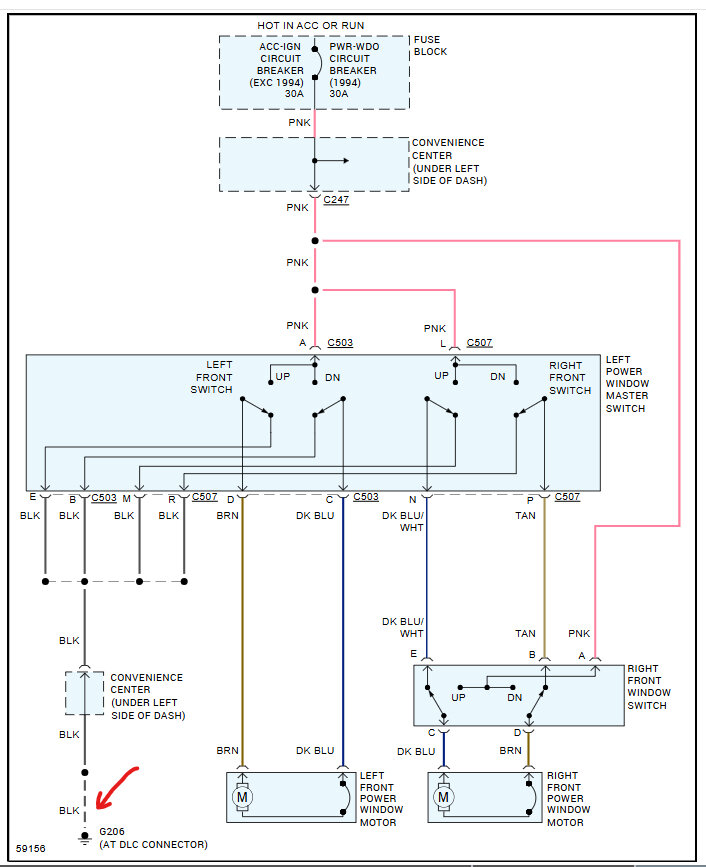
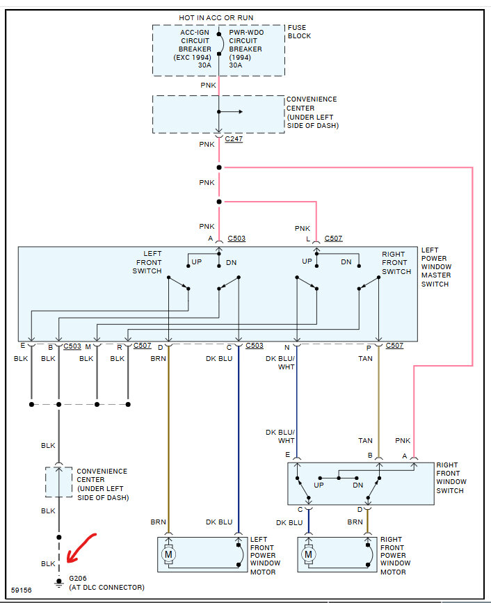
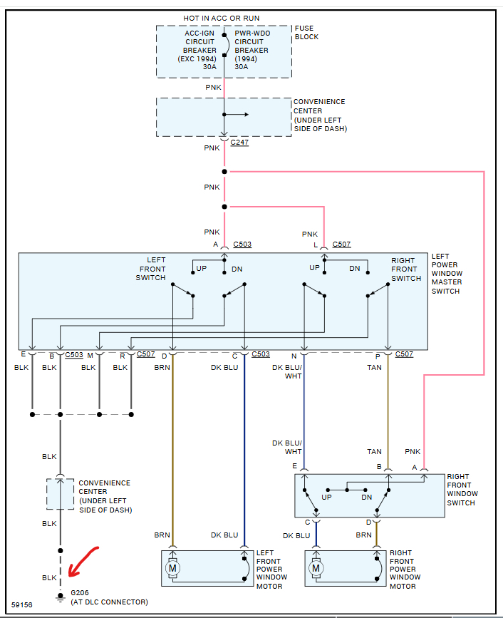
passenger side power window doesnt work. have power at switch and when press switch have power at plug to motor. have tried 3 new motors and even new switch but still nothing. got good connection to motor. got me puzzled. what else is there. any ideas will help
Jul 24, 2011 at 3:05 AM
