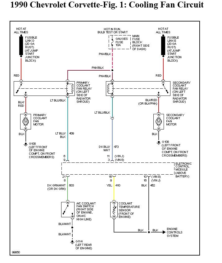
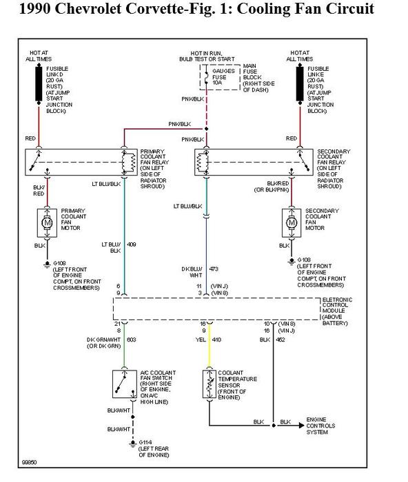
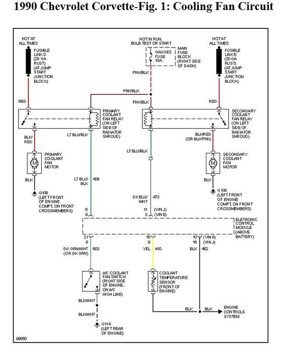
I have replaced the fan relay and checked the wires and can't find any faults. The first fan is currently hard wired to a toggle switch in the car.
Aug 22, 2012 at 2:37 PM
