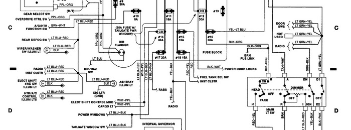
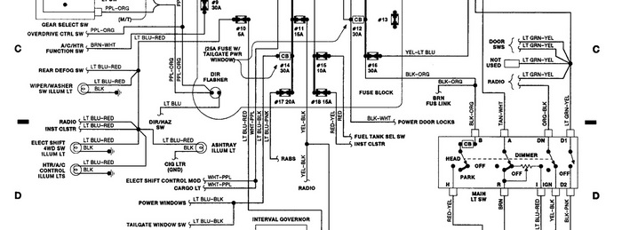
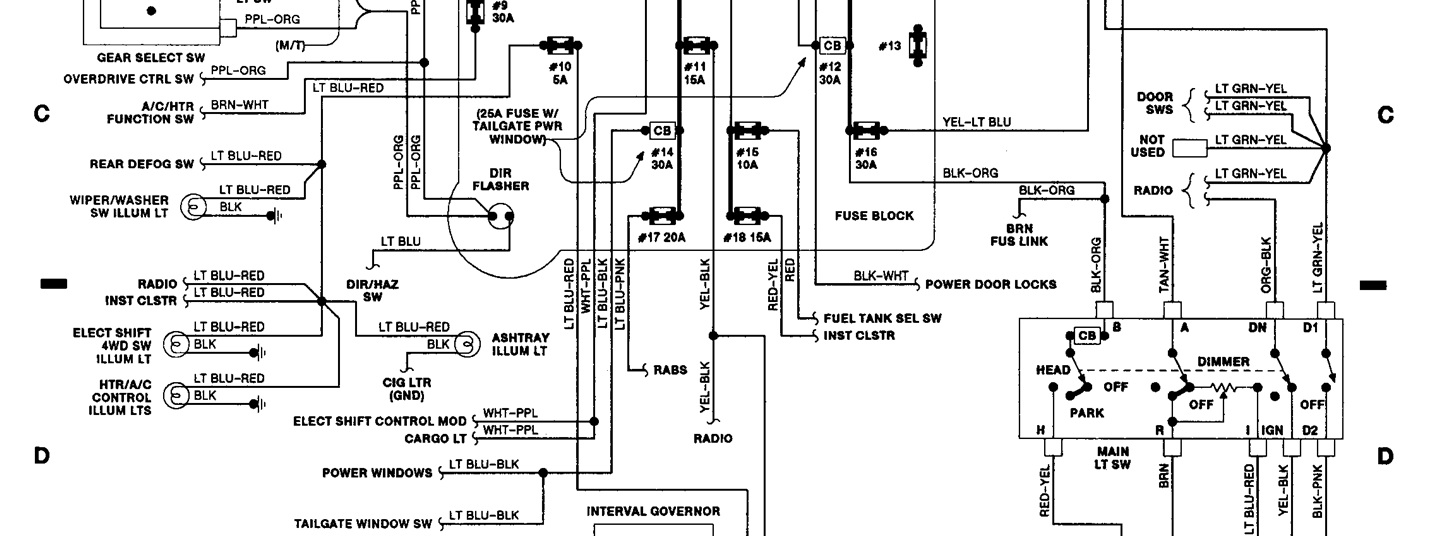
My trucks instrument panel of cab interior does not light up most of the time, and sometimes it lights up just barely. The Exterior lights work along with high beams. And if I have to replace something or clean something where would it be located? thanks
Jan 19, 2011 at 1:07 AM
