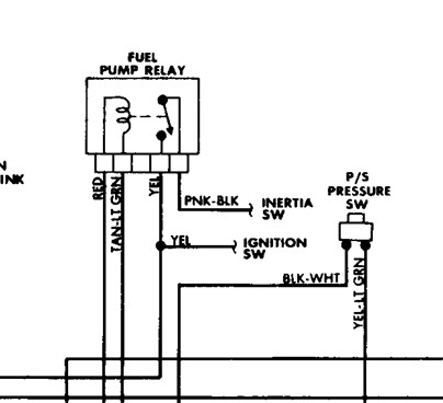
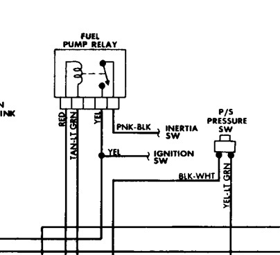
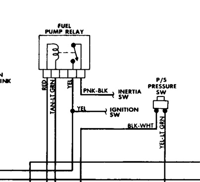
I just installed new engine but have no start. There is no fuel pressure or fuel injector pulse. Checked fuel pump relay and all fuses and they are all good. Im at a loss what to check next.
Jul 30, 2011 at 4:12 PM

