You really should start a new question because this was a private conversation between just a few people. As such we are the only ones who are notified of your addition, so none of the other experts are going to see it or be able to help. That might not get you the help you need. You don't have to retype everything. Just copy and paste it in the new form at this link:
https://www.2carpros.com/questions/new
Also, your description of the symptoms is different. The first thing you must do is check for spark when the crank / no-start is occurring. Nothing you've said so far suggests loss of fuel pressure is the problem. In fact, when Chrysler fuel pumps fail, they almost always fail to start up. It's just about unheard of for one to stop running on its own while you're driving.
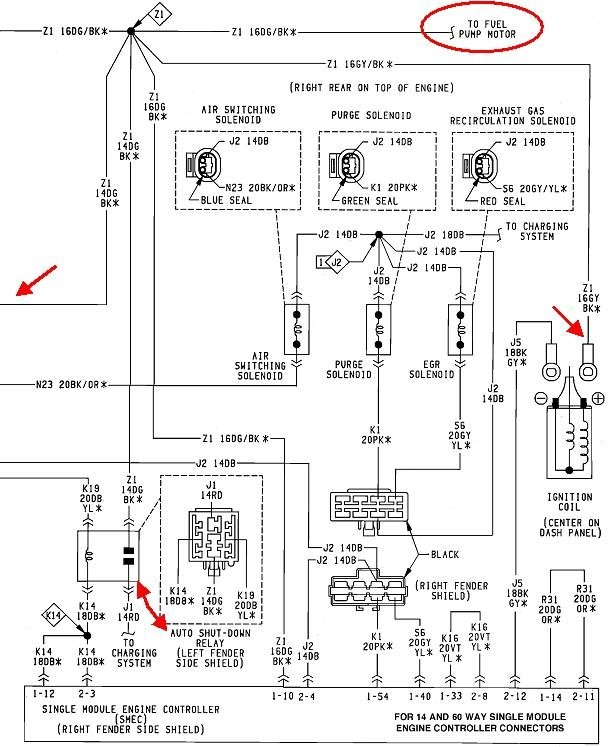
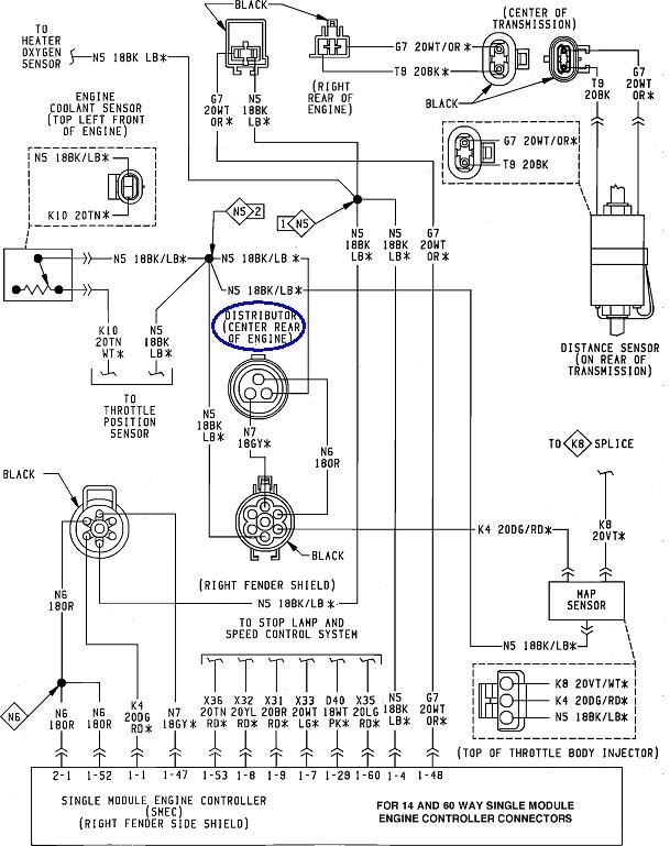
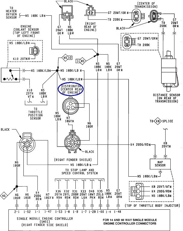
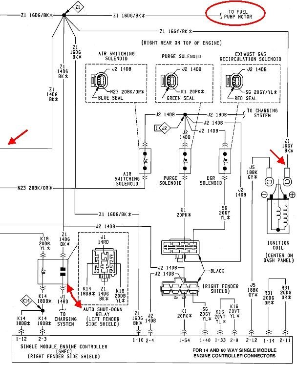
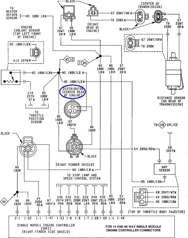
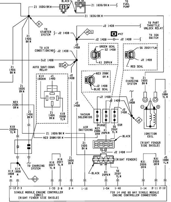
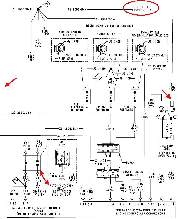
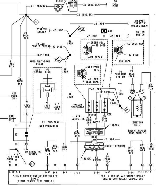
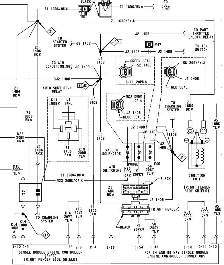
The most common cause of stalling while driving is a loss of fuel pressure and spark, but too many people get hung up on the first thing they find missing and forget to look for additional clues. If you look at the second diagram, you'll see the automatic shutdown, (ASD) relay feeds the ignition coil, injectors, and the fuel pump, along with a few other things. About 95 percent of stalling problems involve the ASD relay being turned off by the Engine Computer, and that is almost always in response to a loss of signal from, in this case, the Hall Effect pick-up assembly in the distributor. That's the flat disc under the rotor. It is of the same design that caused a lot of trouble in the 2.2 / 2.5L engines in the early front-wheel-drive cars. These sensors often fail by becoming heat-sensitive, then they work again after cooling down, usually for at least an hour.
To explain why this happens, the Engine Computer turns the ASD relay on for one second when you turn on the ignition switch, then it turns it back off. That is to insure fuel pressure is up for starting in case it bled down over days or weeks. Next, that relay gets turned on again anytime the engine is rotating, meaning cranking or running. The computer knows that by the signal pulses it receives from the Hall Effect pick-up assembly, or on newer models, the crankshaft position sensor and the camshaft position sensor. This is a safety feature in case a fuel line gets ruptured in a crash. The fuel pump would dump lots of raw gas on the ground where it would be a serious safety issue. Instead, with a ruptured line, there can't be any fuel pressure. With no pressure, no fuel can spray from the injectors. The engine stops running, signal pulses stop showing up, the computer turns off the ASD relay, and the 12 volts to the fuel pump is turned off.
Normally we don't approve of throwing parts at a problem until it has been diagnosed, but in this case, knowing this is a common failure, and knowing the intermittent nature of the problem, this is the logical place to start. If you have access to a scanner, you can also use that to view the state of the distributor signal. It should switch from "No" to "Present" when you start cranking the engine.
Images (Click to enlarge)
Oct 10, 2019 at 6:05 PM