1986 Pontiac Firebird ENGINE WIRING HARNESS HARD-WIRE

1986 PONTIAC FIREBIRD
5.7L • V8 • RWD • AUTOMATIC
Avatar
MICAHMAYSR
  • MEMBER
  • 3 POSTS
I have a 1986 Pontiac Firebird that came with a v6 motor, however the Chevy 350 5.7L(CARB) is the motor that I'm putting into my car now. I was wondering why wont the wiring harness work for the motor that I'm putting in it? Is it ANY other way that I can hard-wire my starter, distributor, ignition, and alternator without having to buy the wiring harness?
Aug 13, 2014 at 10:11 PM
Advertisement
Avatar
WRENCHTECH
  • CERTIFIED EXPERT
  • 20,761 POSTS
You have an operating system for one engine and you are trying to put a completely different one in. That isn't going to work, not to mention that it is against Federal law to attempt this swap on an emissions certified vehicle
Aug 14, 2014 at 2:48 AM
Avatar
MICAHMAYSR
  • MEMBER
  • 3 POSTS
I'm from Illinois. Illinois law states that any car over 20yrs old doesn't have to subdue to emissions testing. I've seen a video on youtube that had the same exact motor and transmission in it, but the guy didn't show what he did to run his own wires. But I was told that the only comenents that need to be ran is starter, gauges, alternator, ignition, and distributor. But I don't know what wires run to what components.
Aug 18, 2014 at 7:11 AM
Advertisement
Avatar
WRENCHTECH
  • CERTIFIED EXPERT
  • 20,761 POSTS
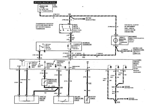
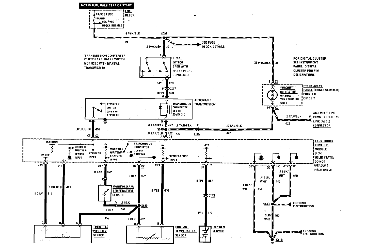
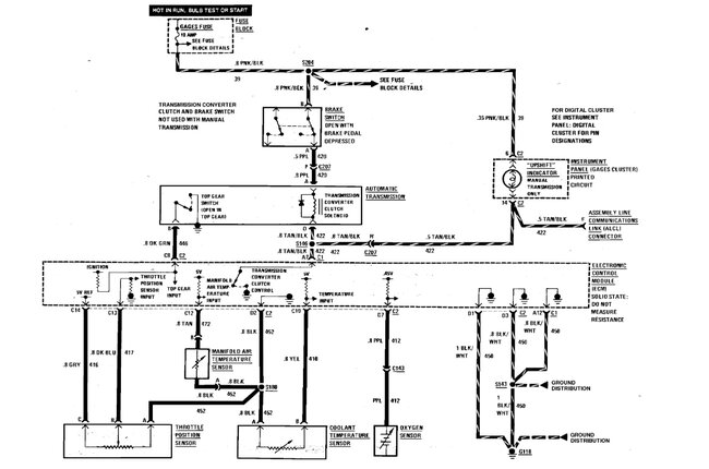
Here is an engine wiring diagrams to help you. Check out the images (Below). Please let us know what happens.
Aug 18, 2014 at 8:00 AM