☰
Login
Join
×
Home
Answered Questions
Repair Topics
Repair & Service Guides
Popular Questions
Warning Lights
Trouble Codes
How It Works
Testing / Diagnostics
Symptoms
Videos
Login
Become a Member
Home
Volvo
240
General
Fuse Test
no power to fuse 4
1985 VOLVO 240
220,000 MILES
CECELIA
MEMBER
1 POST
FOLLOW
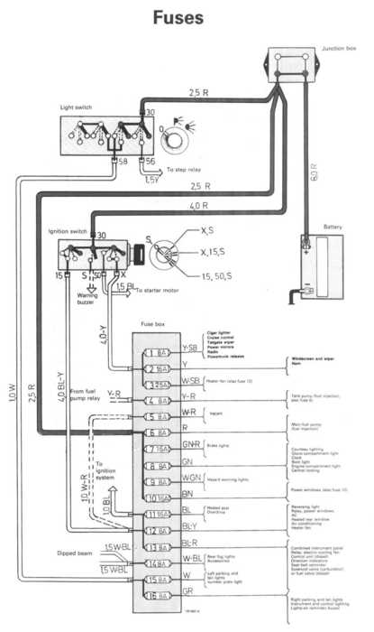
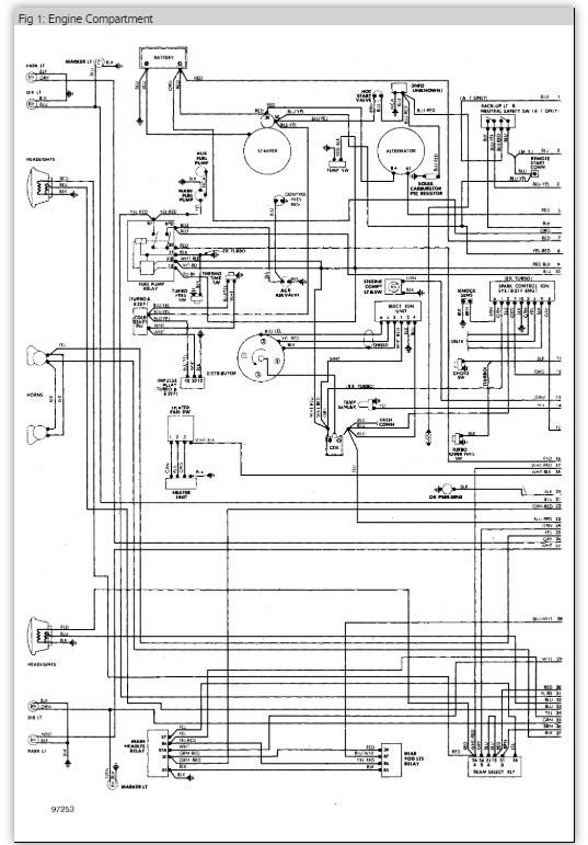
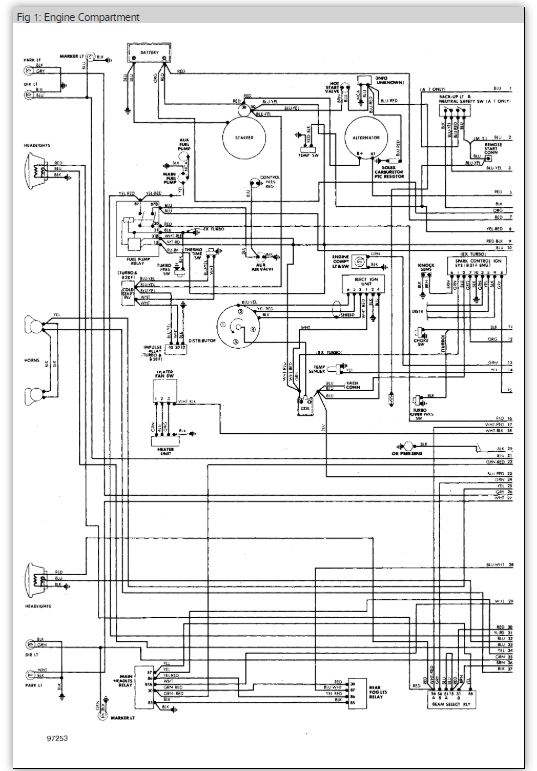
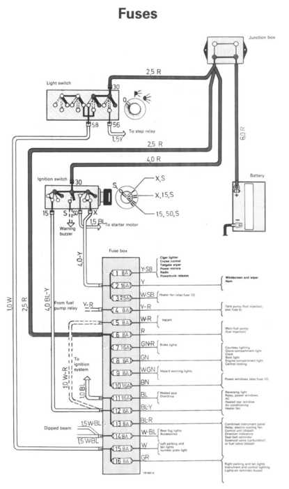
we have replaced fuel pump(s) and relay and checked all fuses and wires but can't get power to fuse 4 1985 volvo 240 dl
Jun 1, 2012 at 12:18 AM
Advertisement
ASEMASTER6371
CERTIFIED EXPERT
52,796 POSTS
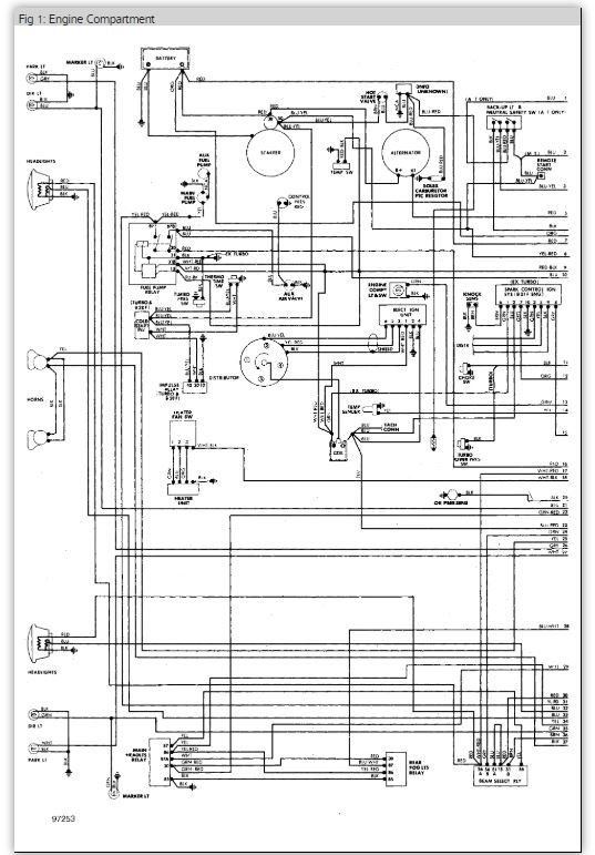
it is powered by the fuel pump relay.
Follow the attached guides / diagrams and report back
Roy
https://www.2carpros.com/articles/how-to-check-an-electrical-relay-and-wiring-control-circuit
https://www.2carpros.com/articles/how-to-check-wiring
Images (Click to enlarge)
Jun 1, 2012 at 1:02 AM
ASEMASTER6371
CERTIFIED EXPERT
52,796 POSTS
hope this helps
Jun 1, 2012 at 1:03 AM
Advertisement