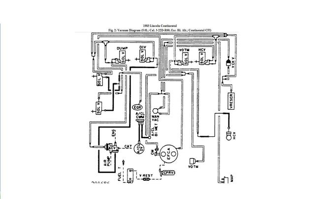
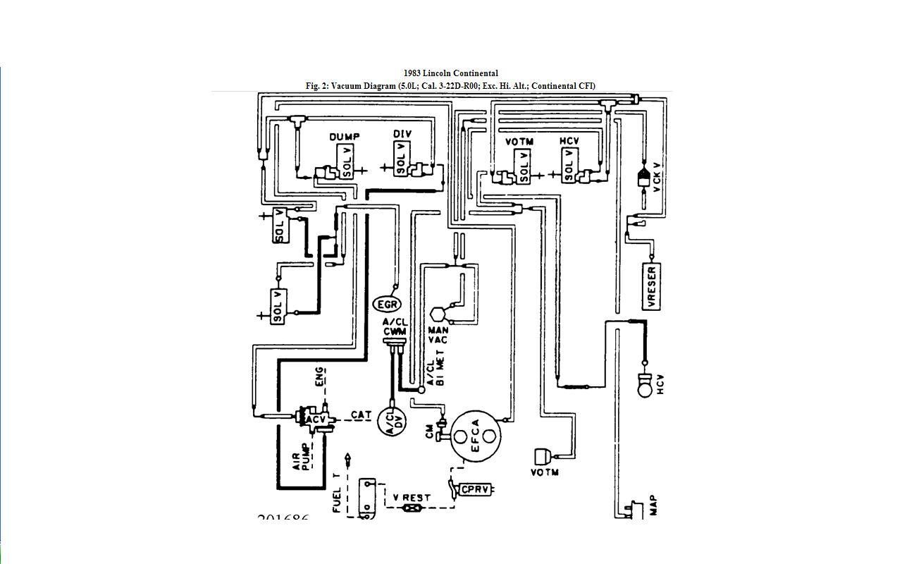
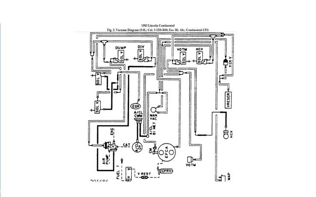
1983 Lincoln Continental vacum lines

1983 LINCOLN CONTINENTAL
130,000 MILES
Avatar
GRANDE
  • MEMBER
  • 1 POST
Start and end points of each vacume line that can cause my car not to accellerate also very slow at take off and as if its not getting air and is getting more gas and smells as if its flo oding. I replaced both fuel pumps external and internal along with both catalac converters and fuel filter some of the vacum lineswere brital cracked and plane old causeing thecar to run rough
Sep 9, 2013 at 4:07 PM
Advertisement
Avatar
TY ANDERSON
  • CERTIFIED EXPERT
  • 719 POSTS
To check for vacuum leaks you can spray starting fluid onto the vaccum lines and gaskets to see if the engine RPM increase with the added fuel sprayed onto the hoses and gaskets. Here is a vacuum diagram for the 5.0 engine. Hope this helps, let me know TY
Sep 9, 2013 at 9:43 PM