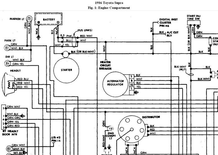
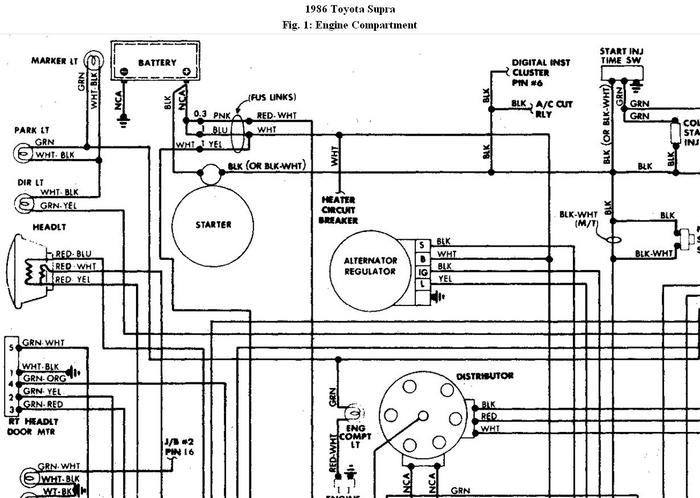
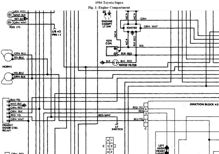
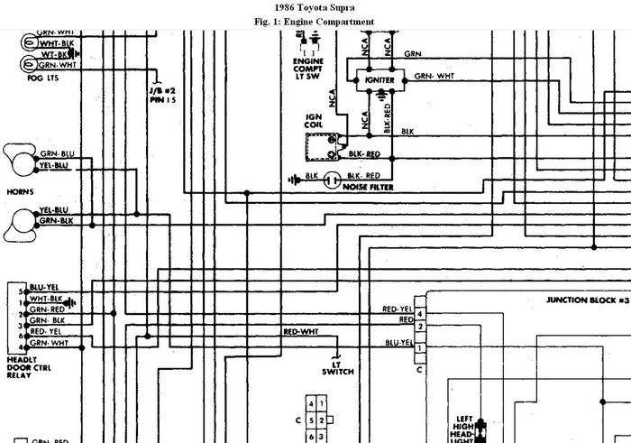
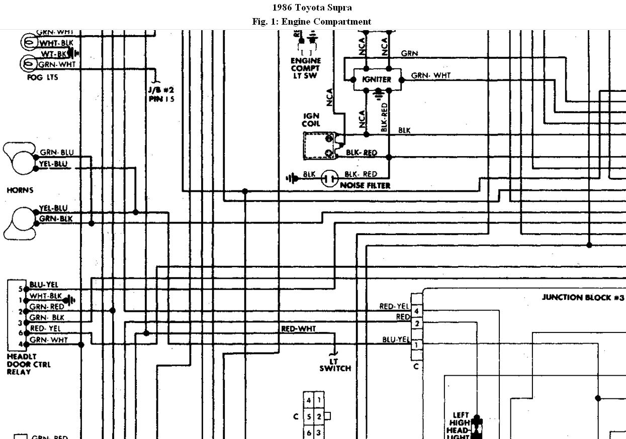
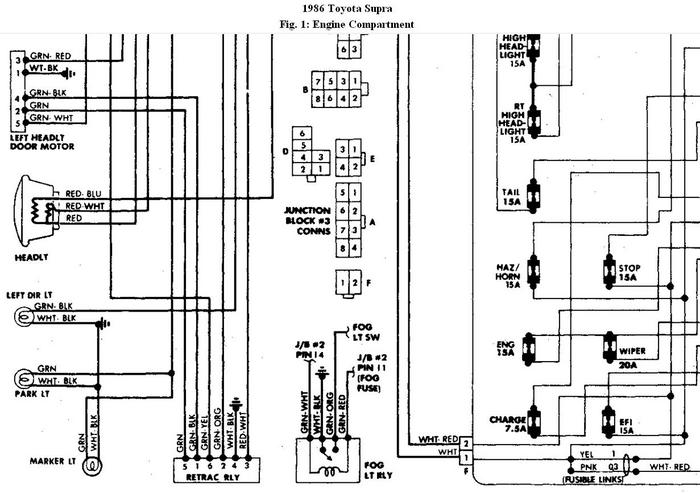
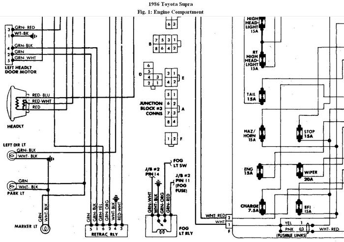
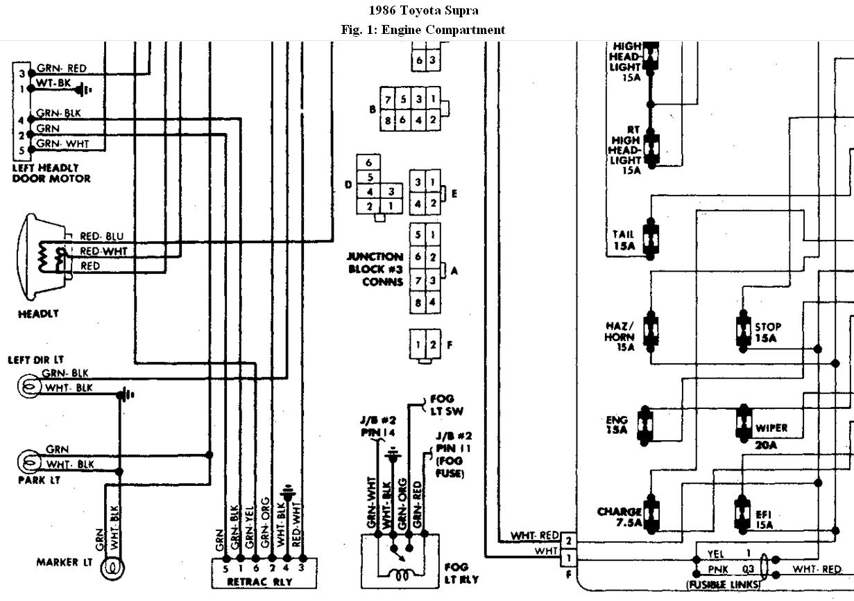
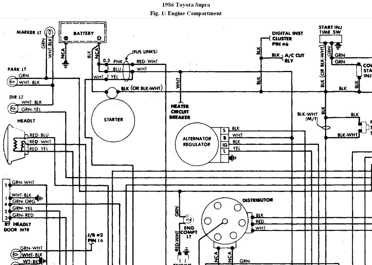
my neighbor boosted my car last winter with the booster cables crossed (pos to neg) ever since my lights won't go up or down i tested the motors they work changed the retract a relay under the hood twice to be sure and i changed the switch.
is there any other relays or fuses i should know about or fuse link and if there is where is the location thank you
is there any other relays or fuses i should know about or fuse link and if there is where is the location thank you
Mar 7, 2011 at 5:13 PM


