I have a charging problem and I think it in the regulator or wiring

1978 SUBARU BRAT
172,892 MILES
Avatar
MIKE47411
  • MEMBER
  • 1 POST
For some reason the regulator is not working properly and the wiring is not stock how does the regulator wiring go
Oct 3, 2012 at 12:16 AM
Advertisement
Avatar
KHLOW2008
  • CERTIFIED EXPERT
  • 41,814 POSTS
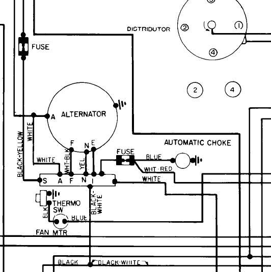
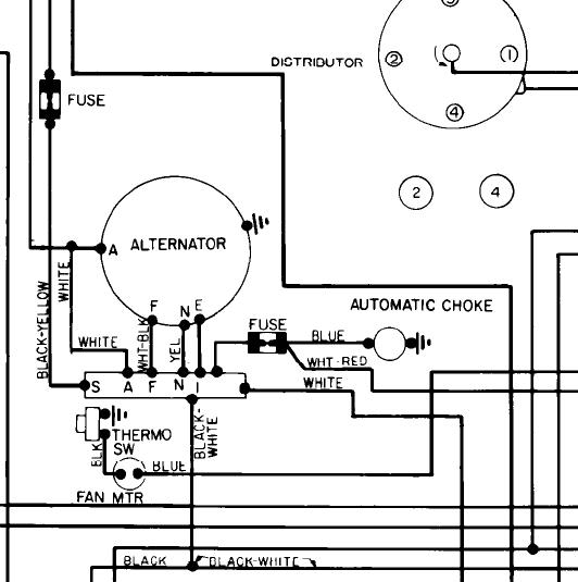
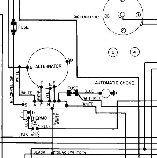
This is the wiring for the alternator. The voltage regulator should be external and could be the reason why the alternator is not charging.
Oct 3, 2012 at 1:26 AM