1976 CHEVROLET EL CAMINO
80,000 MILES
Avatar
ANONYMOUS
  • MEMBER
  • 1 POST
Heater blower fan quit. There is no power to the dash switch, but the fuse is good. What else do I check?
Nov 22, 2012 at 9:31 PM
Advertisement
Avatar
WRENCHTECH
  • CERTIFIED EXPERT
  • 20,761 POSTS
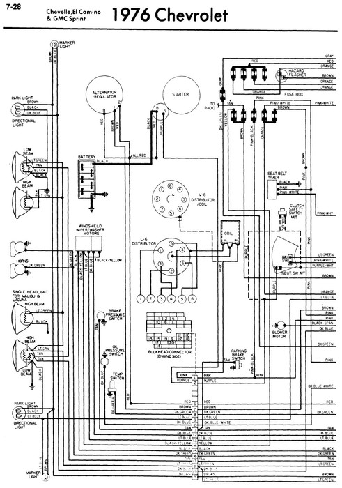
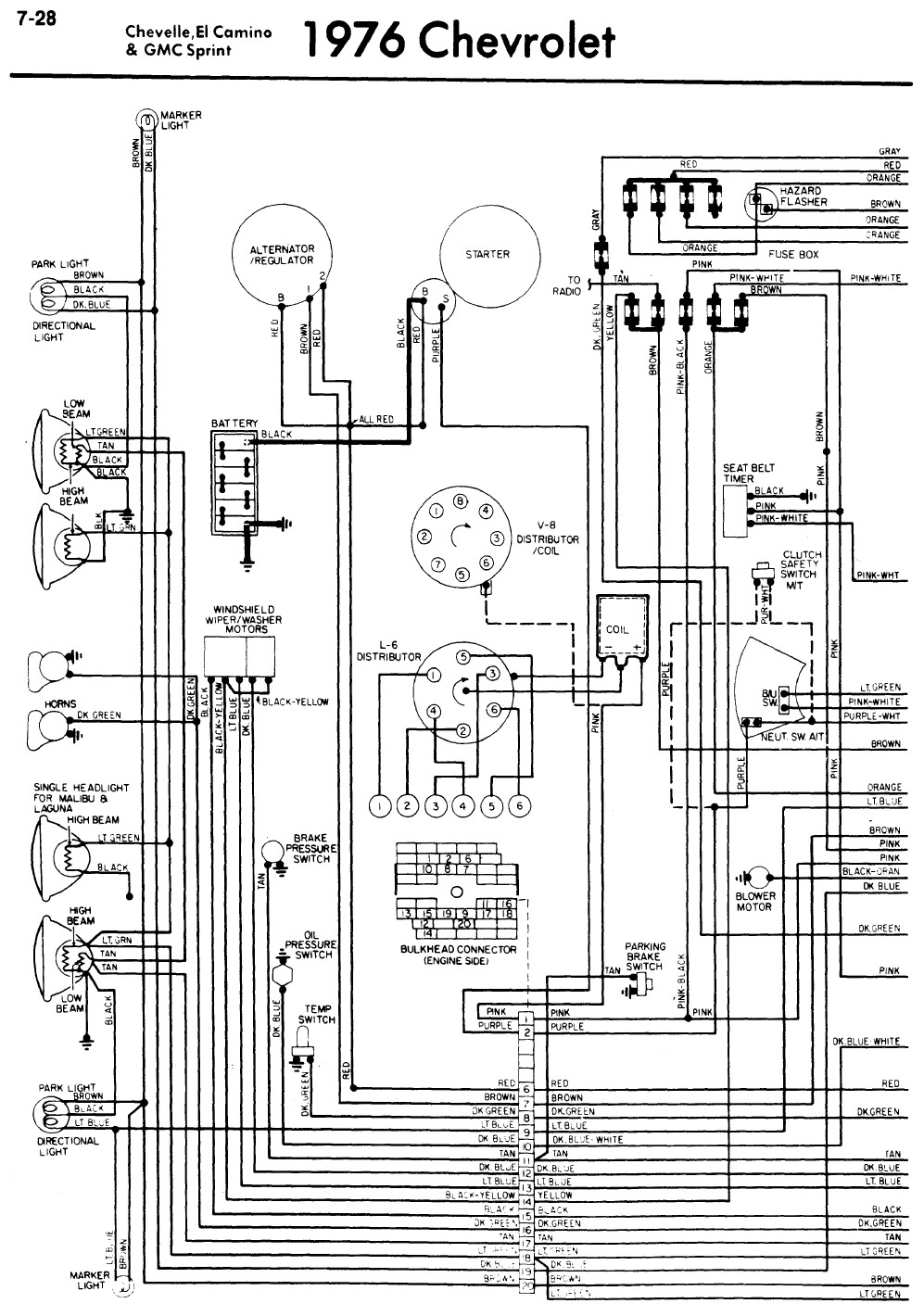
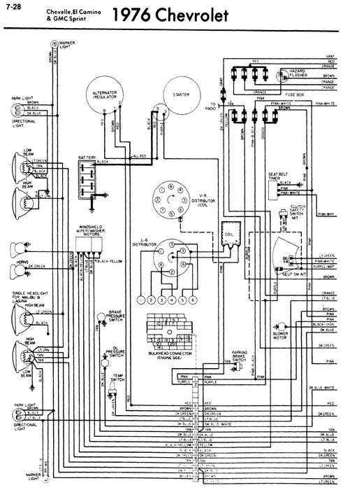
I just looked at the old wiring diagrams and it appears there is a mistake in the one for the El Camino because it omits the power supply but I looked at a Corvette for the same year and it shows power coming from the fuse box on the brown wire to the switch. They had a history of overheating the connectors and losing contact.
Nov 22, 2012 at 10:33 PM
Avatar
WRENCHTECH
  • CERTIFIED EXPERT
  • 20,761 POSTS
See diagram
Nov 22, 2012 at 10:42 PM
Advertisement