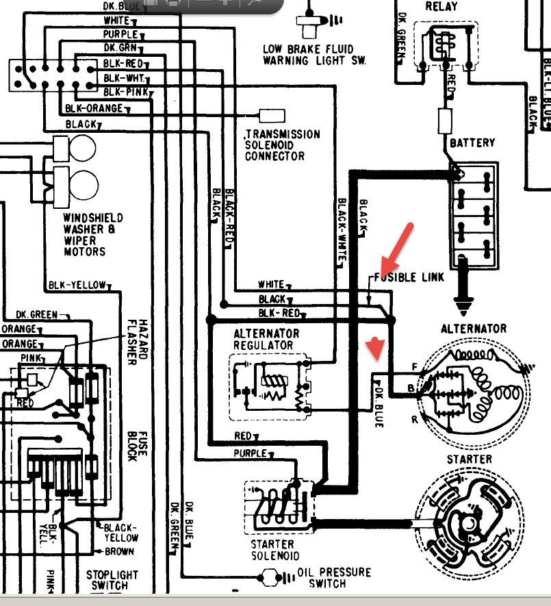
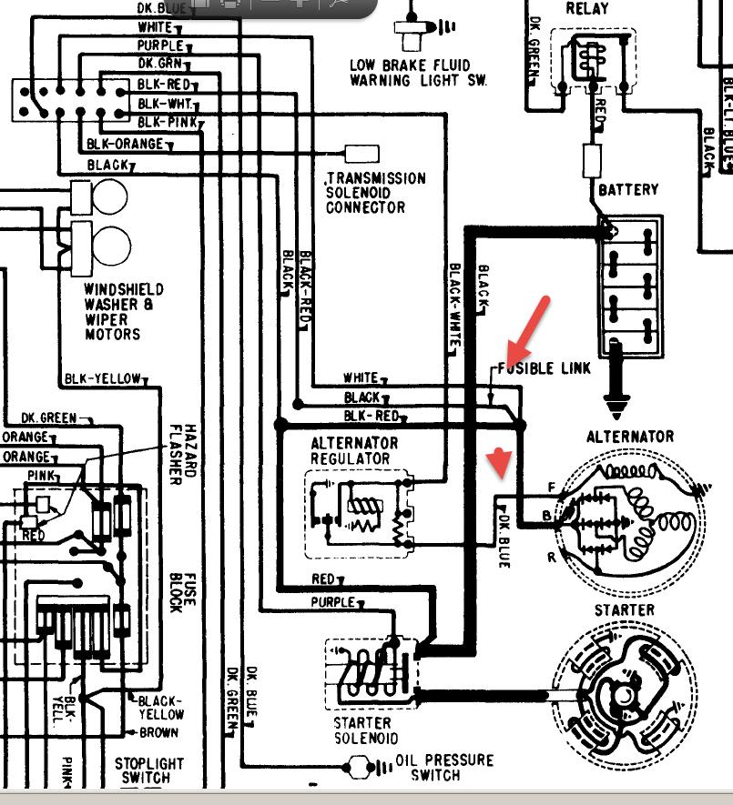
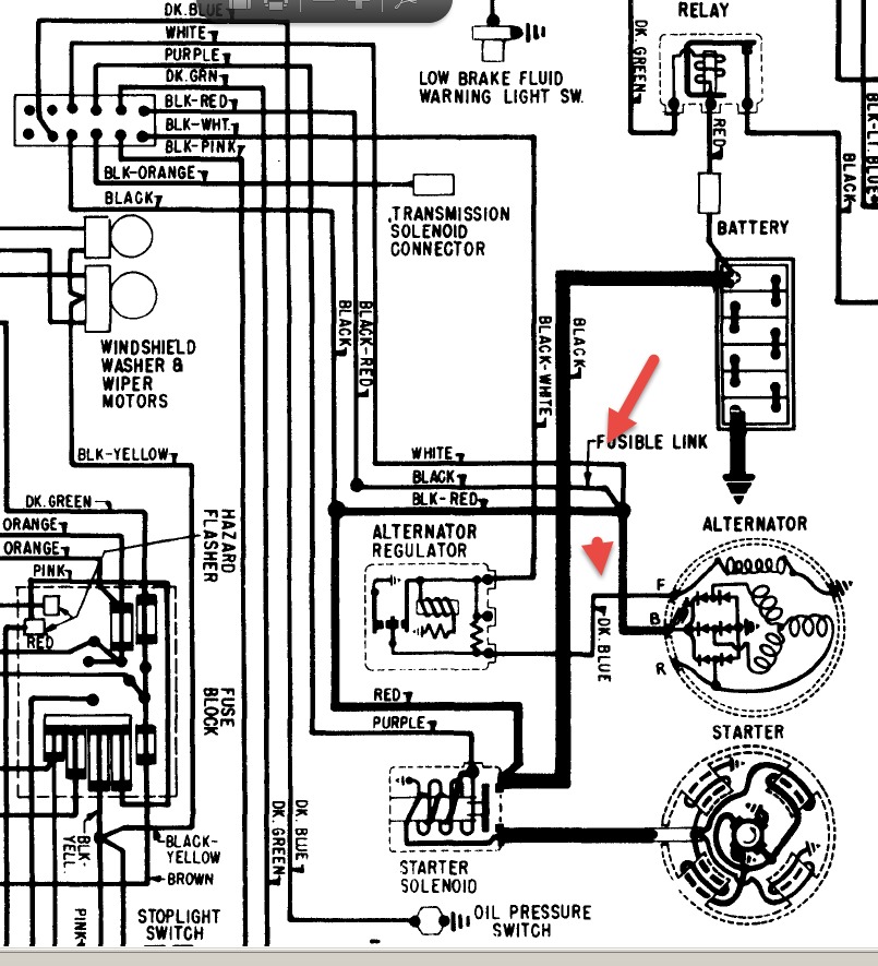
I need to know what the black and orange(not trans kickdown switch), the dark blue, the pink, and the white wires all go to off the main connector on the firewall on the engine compartment side. all of them were spliced into the alternator need to know proper places to put wires. its a two door hardtop if it makes any difference
Dec 21, 2014 at 9:04 PM

