Okay Guys, working on the SUV listed above with front and rear A/C. Last year another mechanic changed all the pressure switches compressor and a few other things I believe. I took over the position this year and now its my turn to take a swing at this thing. When I first hooked up the gauges there was approx. 5 psi in the system. I evacuated that and used compressed air to fill the system and used soapy water to find that the ball valve on the high side was leaking and the schrader valve on the low side was leaking. Fixed those leaks and evacuated the system and it held 30 in lbs overnight. Charged the system today with 4 small cans of 134a or 3 lbs (recommended amount) and my gauges are reading 60 psi on the low side and 250 psi on the high side. Which according to my chart at 85 degrees should be 45-55 low side and 250-275 high side. The vent temperature is holding about 68 degrees in the front and slightly cooler in the rear at about 64-65. The lines going into the evap coil are not even and I've been told they should be. Coming out of the accumulator going into the evap coil I have 76 degrees. Coming out of the evap coil right next to the low pressure port I have 46 degrees. Should these be even in temperature?
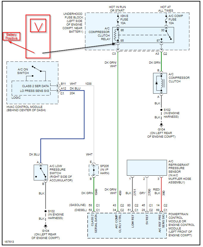
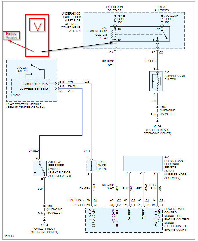
Also my compressor will not kick on by itself. I have to short it with a jump wire to the compressor relay. Originally I thought this was due to lack of Freon in the system but even after adding a few cans it still will not cycle on its own but turns on immediately with a jump wire. Tried switching relays that made no difference. I have power on the 30 and 86 pins at the relay but no ground on the 85 pin.
Also my compressor will not kick on by itself. I have to short it with a jump wire to the compressor relay. Originally I thought this was due to lack of Freon in the system but even after adding a few cans it still will not cycle on its own but turns on immediately with a jump wire. Tried switching relays that made no difference. I have power on the 30 and 86 pins at the relay but no ground on the 85 pin.
Jul 15, 2020 at 7:59 AM





